电子开发网

电子开发网电子设计 | 电子开发网Rss 2.0 会员中心 会员注册
搜索: 您现在的位置: 电子开发网 >> 电子开发 >> 梯形图实例 >> 正文

西门子S7-200SMART定时器直接控制四相八拍步进电机,西门子plc控制步进电机

作者:佚名    文章来源:本站原创    点击数:    更新时间:2023/12/21

S7-200SMART是西门子公司的一款小型PLC。本文介绍一种PLC直接控制步进电机的方法,会附带梯形图程序。

现有能搜到的很多教程都是使用步进电机驱动器,然后用开发工具中使用向导生成PWM子程序调用,这种方法因为简便可靠,也是目前实际工程中使用最多的。还可以使用PTO,也是使用开发工具中的向导初始化。以上两种方法都可以搜到很多教程。只用定时器直接控制的很少有教程。本文介绍的直接控制就是不适用电机驱动器,仅依靠PLC的计时器来生成控制脉冲。

步进电机简述

既然是控制步进电机,我们就要先了解步进电机。步进电机分为三大类:永磁式、反应式、混合式。具体区别自行查阅即可,此处不赘述(别问,问就是懒的码)。

四相步进电机通过给四个定子线圈通电顺序和时间的不同,从而形成强度和方向不同的旋转磁场,吸引转子以不同方向和速度旋转。按照通电顺序的不同,可分为单四拍、双四拍、八拍三种工作方式。单四拍与双四拍的步距角相等,但单四拍的转动力矩小。八拍工作方式的步距角是单四拍与双四拍的一半,因此,八拍工作方式既可以保持较高的转动力矩又可以提高控制精度。本文介绍的就是八拍驱动的方法。

 

控制原理:

四相八拍电机的四相线圈分别用 A、B、C、D 表示。

当电机正转时,其工作方式如下:A→AB→B→BC→C→CD→D→DA→A。

当电机反转时,其工作方式如下:A→AD→D→DC→C→CB→B→BA→A。

设计要求:

设计程序实现对步进电机启动、停止、正转、反转的控制及实现 3 档调速即快速、中速、慢速。控制模块中的步进电机工作方式为四相八拍电机的四相线圈分别用 A、B、C、D 表示。需要使用数码管显示电机档位。

PLC梯形图程序实现

此程序I/O配置分配情况如下表:

I/O 连接端口 I/O 连接端口
I0.0 启动 Q0.3 步进电机D相
I0.1 停止 Q1.0 数码管A段
I0.2 正转 Q1.1 数码管B段
I0.3 反转 Q1.2 数码管C段
I0.4 快速 Q1.3 数码管D段
I0.5 慢速 Q1.4 数码管E段
Q0.0 步进电机A相 Q1.5 数码管F段
Q0.1 步进电机B相 Q1.6 数码管G段
Q0.2 步进电机C相

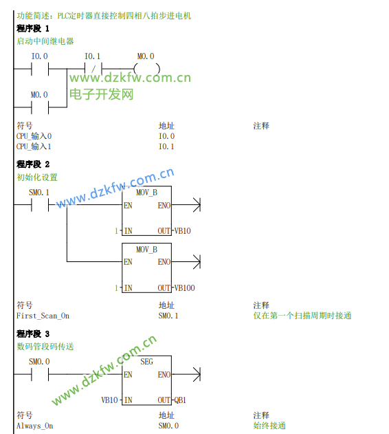
下面是使用s7-200 smart官方集成开发环境Step 7MicroWIN SMART软件编程实现对四相八拍步进电机控制的程序。工作原理及对此程序的解释均以注释的形式在下图中给出。此处仅声明程序中出现的变量的含义:VB10(存放电机转速挡位的字节变量)、VW50(存放转速的字变量,即脉冲宽度)、VB100(八拍进给控制的字节变量)。

 

 

 

 

 

 

这里要提醒各位一个我在编程中忽略的问题:

在控制脉冲的程序部分我先是写了如下的梯形图,结果发现输出继电器存在问题,没有按照我程序输出,但是软件上显示的是没有问题,输出继电器均可正常输出。我先是拆了试验箱,验证了步进电机是没有问题的,然后使用电源依次给定子线圈按照控制次序依次供电,发现可以正常运转。故,肯定是程序存在问题。问题就是输出继电器线圈不能重复使用,如下图:

 

解决方法就是使用一组中间继电器来作为8拍的输出,再用这些中间继电器去控制真正的输出ABCD四相的线圈。

后记

完成PLC直接控制步进电机对我而言没有太大难度。但这次设计也感触颇深,本以为自己学的还行。调试半天找不出毛病,信誓旦旦地觉得自己的程序是没有问题的。拆解实验箱,单独调试步进电机无果后,老师一语道破天机,输出继电器线圈不能重复使用,方觉自己的无知与渺小。学海无涯更无止境,一知半解贻笑大方。

Tags:步进电机,控制步进电机,SMART,西门子plc  
责任编辑:admin
相关文章列表
三菱PLC经步进驱动器控制步进电机调速和正反转(硬件连接+梯形图
plc如何控制步进电机的速度和方向?三菱PLC控制步进电机程序 三菱
西门子S7-200 PLC控制步进电机的正反转和速度,步进电机正反转梯
西门子S7-200smart编程程序步进电机控制,步进电机与驱动器接线方
西门子200PLC步进控制(入门)_西门子plc控制步进电机实例
S7-200 SMART PLS指令 脉冲输出指令
S7-200SMART 西门子PLC应用实例:利用“启保停”实现自动门控制系
西门子S7-200SMART运动控制基本指令详解_运动控制指令AXIS0_CTRL
西门子S7-200SMART运动控制指令详解_STEP 7-MicroWIN SMART
一文掌握S7-200 SMART高速计数器基础知识
西门子S7-200 SMART PLC-smart高速计数器__西门子plc高速计数器实
西门子S7-200 SMART PLC经典实例:简易机械手的PLC控制线路与程序
西门子S7-200SMART PLC十字路口交通信号灯控制系统实例
西门子S7-200SMART PLC使用定时器和比较指令 ,红绿灯控制十字交
西门子S7-200 SMART编程软件如何与电脑连接?STEP 7-MicroWIN SM
西门子S7-200SMART PLC Modbus读取D800通用测力仪的数据梯形图实
西门子S7-200SMART PLC案例应用之中位值平均滤波算法,应用于模拟
S7-200smart如何实现递推平均
S7-200smart求平均值,去掉极值后求平均值,指针和间接寻址
西门子PLC实例讲解:电路图、设计步骤丝杆滑台_丝杆平台
西门子S7-200PLC控制步进电机定位系统案例详解_顺序流程图
西门子S7-200 SMART PLC一个输入点实现单个电动机的启动保护停_单
西门子S7-200SMART PLC的MODBUS TCP通信 STEP 7-MicroWIN SMART
S7-200SMART PLC顺序功能图设计方法_顺序功能图实例
西门子PLC S7-200SMART间接寻址使用技巧  指针用法
STEP 7-MicroWIN SMART西门子200smartPLC和编码器进行高速计数程
西门子200SMART PLC关于FOR-NEXT指令使用技巧 循环指令梯形图实例
西门子200smart不同类型CPU的区别,西门子S7-200SMART  CPU主机型
西门子plc 和modbusRTU对应关系_西门子S7-200和S7-200SMART的mod
西门子S7-200SMART PLC使用modbus 读取仪表数据
西门子S7-200SMART两台PLC之间主从站,MODBUS主从站通信步骤设置
西门子S7-200 Smart PLC入门笔记8——电机控制子程序调用 子程序
西门子S7-200 Smart PLC入门笔记1——流水灯梯形图 MOV_B和SHL_B
西门子S7-200SMART PLC喷泉系统设计,比较运算的实例
西门子S7-200 SMART PLC定时器计数器的实现用于统计设备的转速
西门子S7-200 SMART PLC如何读取计数器当前值
PLC编程经典实例,西门子 S7-200 SMART plc恒压供水系统
西门子S7-200 Smart PLC的扩展模块之数字量输入模块 EM DE08和EM
S7-200 SMART 通讯控制 V20变频器,MODBUS通讯控制变频器
西门子S7-200 SMART plc运动控制指令讲解 AXISx_CTRL和AXISx_MAN
请文明参与讨论,禁止漫骂攻击,不要恶意评论、违禁词语。 昵称:
1分 2分 3分 4分 5分

还可以输入 200 个字
[ 查看全部 ] 网友评论
推荐文章
最新推荐
关于我们 - 联系我们 - 广告服务 - 友情链接 - 网站地图 - 版权声明 - 在线帮助 - 文章列表
返回顶部
刷新页面
下到页底
晶体管查询