1、在实际应用中,现场不只有plc,还会有智能数显表,上位机通过2个设置多个串口分别读取PLC、智能仪表数据简单不过,但如何实现1个串口读取不同设备数据
2、首先配置好智能仪表从站通讯参数,拿9600 8 1 none 地址3举例
3、西门子plc,s7-200PLC主站程序 梯形图实例
第一步初始化,复位modbus库完成位,初始化完成后,启动读写指令m0.1置位
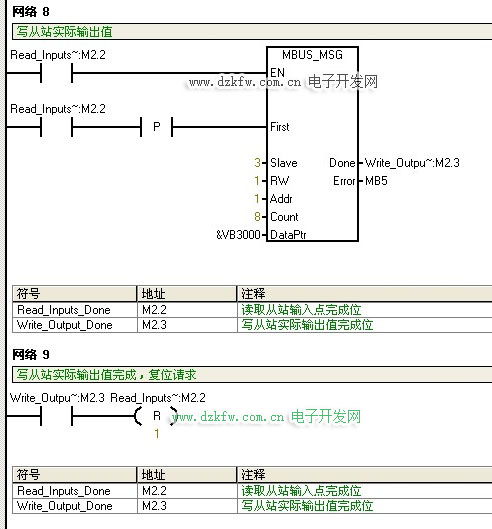
第3步 M0.1置位读取从站数据,读取保持寄存器40001-40008 8个数据根据数据格式写入&VB1000,如40001 40002为32位浮点数,则保存在VB1000 VB1001 VB1002 VB1003中,依次类推,读取完成M2.1置位,复位读取从站保持寄存器M0.1 M2.3


返回顶部
刷新页面
下到页底