一,变频器通讯设置部分
先查看汇川变频器的使用说明书,将FD组“通讯参数设置”设置好对应波特率,数据格式,本机地址,通讯协议
FD-00 波特率设置 0:300bps 1:600bps 2:1200bps 3:2400bpd 4:4800bps 5:9600bps>>>>9:115200bps
FD-01 数据格式 1:偶校验 2:奇校验 3:无校验
FD-02 本机地址 1~247 0:广播地址
FD-03 应答时间 默认
FD-04 通讯超时 默认
FD-05 通讯协议 1:标准Modbus协议
FD-06 通讯读取电流分辨率 默认
二,变频器参数地址与PLC地址对应关系
变频器想要与PLC通讯需要先了解他们寄存器之间的关系,如变频器参数地址1000H
H:十六进制符号(Hexadecimal)
D: 十进制符号(Decimal)
O: 八进制符号(Octal)
B:二进制符号(Binary)
1000H先转换为十进制,1000H对应的十进制为4096,
plc 的初始通讯存储为40001,所以对应的plc通讯地址为4096+40001=44097,8000H对应plc地址为432769,
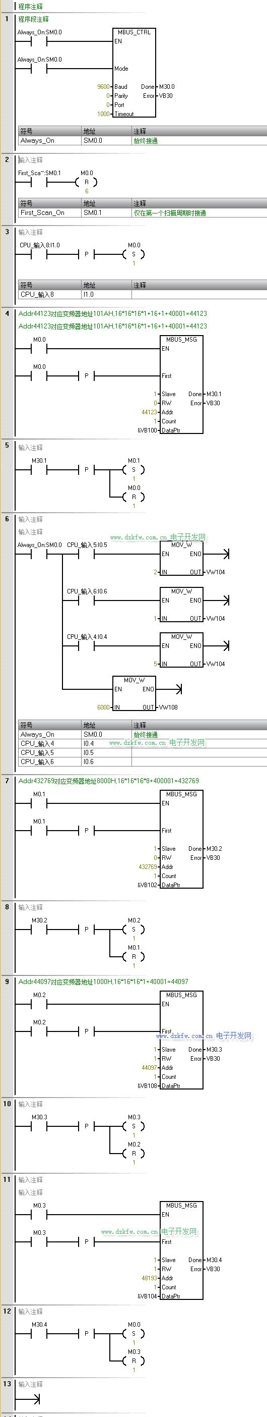
三,PLC与变频器通讯程序示例,梯形图实例modbus通讯


返回顶部
刷新页面
下到页底