有关西门子PLC的编程实例,怎么用PLC来设计一个抢答器控制系统,用西门子PLC可以完成该功能,以下是数码管输出显示逻辑,以及I/O地址分配与程序梯形图,供大家参考。
西门子PLC设计抢答器控制系统
1、任务需求
一个抢答比赛抢答器系统,具体要求为:
(1)系统初始化上电后或开始抢答前,主持人先点击“开始”按钮,各队人员才可以开始抢答,即各队抢答按键有效;
(2)抢答过程中,1-3中的任何一队抢答成功后,该队的指示灯点亮,LED显示系统显示当前抢答成功的队号,并且其他队的人员继续抢答无效;
(3)抢答答题完成后,主持人确认此次抢答答题完毕,按下“复位”按钮。开始新一轮的抢答。
数码管输出显示逻辑如下图:
图:8421数码管
2、I/O地址分配
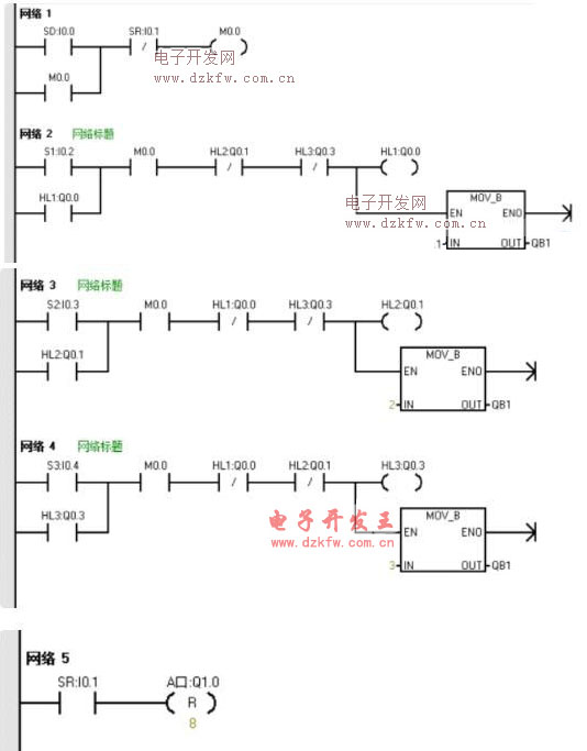
3、程序(梯形图)


返回顶部
刷新页面
下到页底