有关西门子PLC S7-200PLC系列的编程实例,怎么用PLC来设计一个小车往复运动控制系统,以下是具体的任务需求,以及西门子PLC的I/O地址分配与程序梯形图,供大家参考。
西门子PLC小车往复运动控制系统 梯形图实例
1、任务需求
(1)起动前小车停在A、B两点之间,按下起动开关小车起动并向右(A 地)运动,到达SQ时小车停止,延时一秒后小车向左(B地)运动,到达SQ2后延时一秒,再向A地运动,如此往复;
(2)按下停止开关,小车在任何位置都可以停车。
(3)根据需求自行编程完成 上述控制,不能使用R、S指令。
2、I/O地址分配
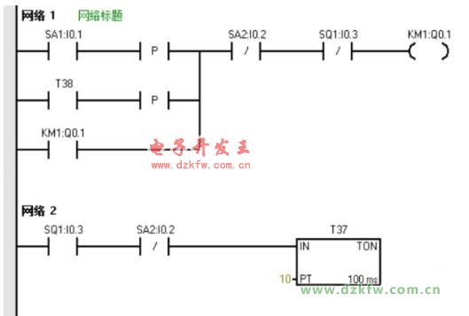
3、程序(梯形图)


返回顶部
刷新页面
下到页底