应用场所
随着科技的进步,越来越多的现代家居进入我们的视野,自动门就是其中之一,在火车站、医院、大型商场、小区门禁、智能家居等等场合都可以利用自动感应门为我们服务,使我们的生活更加便捷,效率更高。
动作示意图
今天我们就利用PLC来深度剖析一下其中的原理是怎样的?如何利用启保停功能来实现自动门的功能呢?
首先我们看一下一扇合格的自动感应门都应该具备什么样的功能:
-
人或者物体靠近自动门时,感应器I0.0→1,驱动电动机高速开门(Q0.0)
-
碰到开门减速限位I0.1时,变为减速开门(Q0.1)
-
碰到开门极限限位I0.2时电动机停转,开始延时
-
若在0.5秒内感应器I0.0检测到无人 (I0.0→0),启动电动机高速关门(Q0.2)
-
碰到关门减速限位I0.4时,改为减速关门(Q0.3)
-
碰到关门极限限位I0.5时电动机停转
-
在关门期间若感应器检测到有人,停止关门,延时0.5秒后自动转换为高速开门(Q0.0)
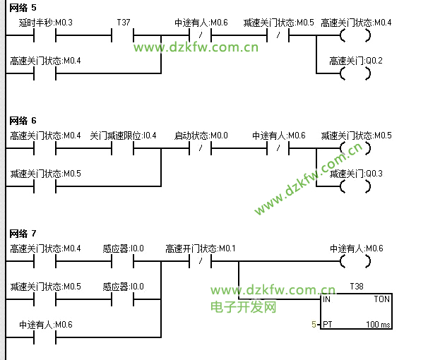
通过上面的功能要求在编写程序前首先理顺出其中的逻辑关系:
流程图
根据流程图的逻辑关系我们来进行下一步的编程阶段:
首先定义一下符号表里的名称
程序是这样的,七段程序很简单。
模拟测试
一个人走过感应门模拟
连续不断有人走过感应门模拟
银行的自动感应门
编后语:想要了解更多关于PLC应用实例、工控现场的小伙伴请点击关注,我会定期更新更多更好玩的应用实例以及工控现场实况!


返回顶部
刷新页面
下到页底