【中文摘要】
随着科学技术不断进步和社会飞速发展,洗衣机成为人民日常生活息息相关的家用电器产品。
洗衣机的全自动化、多功能化、智能化是其发展方向。基于全自动洗衣机的应用日益广泛,本次设计利用来PLC控制全自动洗衣机,与传统的继电器逻辑控制系统相比较,洗衣机可靠性、节能性得到了提高。PLC控制不需要大量的活动部件和电子元器件,它的接线也大大减少,与此同时系统维修简单、维修时间缩短。
本次设计基于PLC的全自动洗衣机控制,课题源于市场上洗衣机产品。本设计以操作简单、使用可靠、维护修理方便作为主要设计方向。 【关键词】 全自动 洗衣机 PLC
目录
中文摘要 ………………………………………………………………………1
第1章 PLC控制系统概述 ………………………………………………2
1.1 PLC控制系统设计的基本原 ……………………………………………2 1.2 系统的控制要求 …………………………………………………………2
第2章 主电路设计 ………………………………………………………2
2.1 全自动洗衣机的工作原理 …………………………………………………2 2.2 主电路设计 ………………………………………………………………3
第3章 PLC选择及I/O连接图
3.1 PLC和选择 …………………………………………………………………3 3.2系统资源分配 ………………………………………………………………3 3.3 I/0连接图 …………………………………………………………………4
第4章 流程图、梯形图
4.1 洗衣机工作流程图 …………………………………………………………5 4.2 梯形图 ……………………………………………………………………5
第5章 元器件选择
5.1 全自动洗衣机的水位开关 …………………………………………………12
课程设计总结 …………………………………………………………………13 参考文献 ……………………………………………………………………13 致谢 ……………………………………………………………………………13
第1章
1.1 PLC控制系统设计的基本原则
PLC控制系统概述
任何一种控制系统都是为了实现被控对象的工艺要求,以提高生产效率和产品质量。因此,在设计PLC控制系统时,应遵循以下基本原则:
1. 最大限度地满足被控对象的控制要求
充分发挥PLC的功能,最大限度地满足被控对象的控制要求,是设计PLC控制系统的首要前提,这也是设计中最重要的一条原则。这就要求设计人员在设计前就要深入现场进行调查研究,收集控制现场的资料,收集相关先进的国内、国外资料。同时要注意和现场的工程管理人员、工程技术人员、现场操作人员紧密配合,拟定控制方案,共同解决设计中的重点问题和疑难问题。
2. 保证PLC控制系统安全可靠
保证PLC控制系统能够长期安全、可靠、稳定运行,是设计控制系统的重要原则。这就要求设计者在系统设计、元器件选择、软件编程上要全面考虑,以确保控制系统安全可靠。例如:应该保证PLC程序不仅在正常条件下运行,而且在非正常情况下(如突然掉电再上电、按钮按错等),也能正常工作。
3. 在满足控制要求的前提下,力求简单、经济、使用及维修方便 一个新的控制工程固然能提高产品的质量和数量,带来巨大的经济效益和社会效益,但新工程的投入、技术的培训、设备的维护也将导致运行资金的增加。因此,在满足控制要求的前提下,一方面要注意不断地扩大工程的效益,另一方面也要注意不断地降低工程的成本。这就要求设计者不仅应该使控制系统简单、经济,而且要使控制系统的使用和维护方便、成本低,不宜盲目追求自动化和高指标。
4.考虑到生产发展和工艺的改进,在选用PLC时,在I/O点数和内存容量上适当留有余地。 由于技术的不断发展,控制系统的要求也将会不断地提高,设计时要适当考虑到今后控制系统发展和完善的需要。这就要求在选择PLC、输入/输出模块、I/O点数和内存容量时,要适当留有裕量,以满足今后生产的发展和工艺的改进。
5. 软件设计主要是指编写程序,要求程序结构清楚,可读性强,程序简短,占用内存少,扫描周期短。
1.2 系统的控制要求
(1) 按下启动按钮及水位选择开关,开始进水直到高(中、低)水位,自动关水 (2) 进水结束2秒后开始洗涤
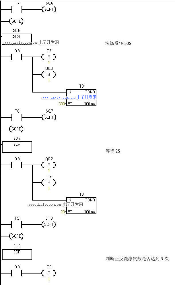
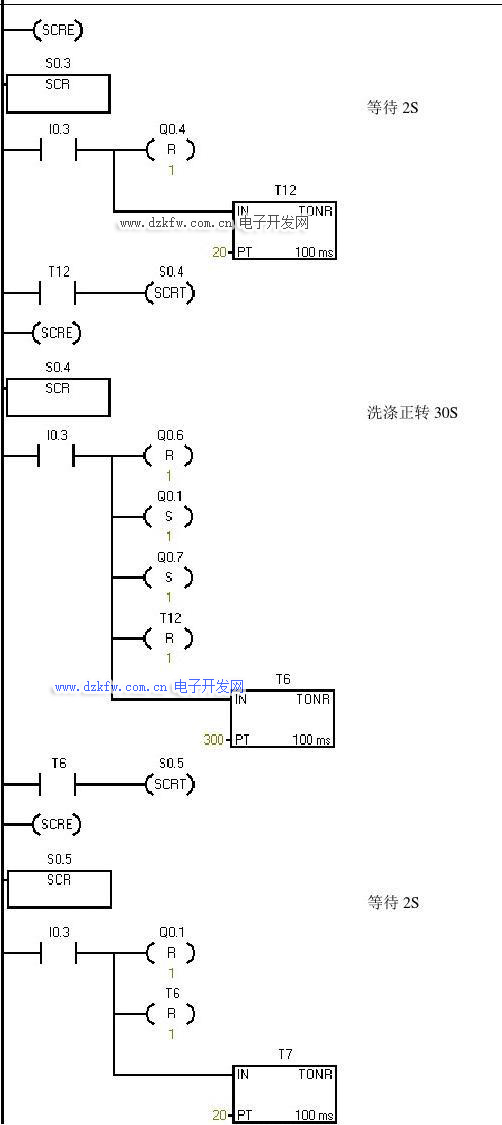
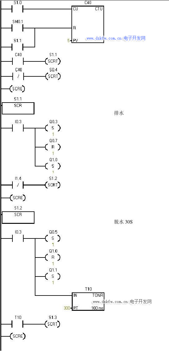
(3) 洗涤时,正转30秒,停2秒,然后反转30秒,停2秒 (4) 如此循环5次,总共320秒后开始排水,排空后脱水30秒 (5) 开始清洗,重复(1)~(4),清洗两遍 (6) 清洗完成,报警3秒并自动停机
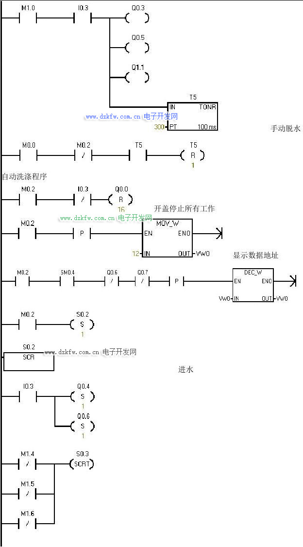
(7) 具有手动排水(不脱水)和手动脱水(不计数)
(8) 设有门开关保护,打开门后所有工作结束, 关门后继续洗涤
(9) 洗衣机设有洗涤剩余时间显示、高低水位显示、工作过程指示
第2章 主电路设计
2.1 全自动洗衣机的工作原理
以日常生活中最常见的波轮式全自动洗衣机为例,洗衣机的洗衣桶(外桶)和脱水桶(内桶)是以同一中心安放的。外桶固定,作盛水用。内桶可以旋转,作脱水(甩水)用。内桶的四周有很多小孔,使内外桶的水流相通。该洗衣机的进水和排水分别由进水电磁阀和排水电磁阀来执
行。进水时,通过电控系统使进水阀打开,经进
水管将水注入到外桶。排水时,通过电控系统使排水阀打开,将水由外桶排出到机外。洗涤正转、反转由洗涤电动机驱动波盘正、反转来实现,此时脱水桶并不旋转。脱水时,通过电控系统将离合器合上,由洗涤电动机带动内桶正转进行甩干。高、低水位开关分别用来检测高、低水位。启动按钮用来启动洗衣机工作。停止按钮用来实现手动停止进水、排水、脱水及报警。排水按钮用来实现手动排水。波轮式全自动洗衣机的实物示意图如图1.1所示。
2.2 主电路设计
~家用洗衣机电相为单相电机,常采用电容启动,单相电机改变转向的原理是:副绕组的电流超前或者滞后于主绕组便可以正传或者反转。根据这个原理你可以调换主绕组或者副绕组的接线端即可。
图2.1 单相电机正反转接线图
图2.1 单相电机正反内部线路示意图
第3章 PLC选择及I/O连接图
3.1 PLC选择
本系统涉及器件较多,需用到输入口13个,输出口14个,故选择S7-200系列CPU226型PLC,另外显示要用到TD200文本显示器显示剩余时间。
3.2系统资源分配
1. 输入地址分配
全自动洗衣机控制系统的输入有启动、停止、高水位、中水位、低水位、手动排水和手动脱水按钮以及高水位、中水位、低水位和排空检测开关等共15个输入点。具体的输入分配如表3-1所示。
表
2. 输出地址分配
全自动洗衣机控制系统的外部设备有进水电磁阀、排水电机继电器、主电机正/反转洗涤继电器、蜂鸣器、指示灯等。具体的输出分配如表3-2所示。
表
通电启动
停止
开始洗涤
门开关高水位选择中水位选择
低水位选择
手动排水手动脱水
高水位压力
开关中水位压力
开关
低水位压力
开关
排空检测开
关
通电指示灯主电机正转继电器主电机反转继电器排水电机继
电器进水电磁阀主电机脱水继电器进水指示灯
洗涤指示灯
脱水指示灯蜂鸣器高水位指示
灯中水位指示
灯低水位指示
灯排水指示灯
第4章 流程图、梯形图
4.1 洗衣机工作流程图
图4.1洗衣机工作流程图
4.2 梯形图
通电标志
M0.0
高水位选择指示
全自动洗衣机 PLC 控制系统设计
6
中水位选择指示
低水位指示
高水位标志
中水位标志
低水位标志
自动洗涤标志 M0.2
调用自动洗涤子程序
手动排水标志
手动排水
手动脱水标志
全自动洗衣机 PLC 控制系统设计
7
手动脱水
自动洗涤程序
开盖停止所有工作
显示数据地址
进水
全自动洗衣机 PLC 控制系统设计
8
等待 2S
洗涤正转 30S
等待 2S
全自动洗衣机 PLC 控制系统设计
9
洗涤反转 30S
等待 2S
判断正反洗涤次数是否达到 5 次
10
11
12
第5章 元器件选择
5.1 全自动洗衣机的水位开关
本系统采用机械式控制水位开关(水位传感器)。机械式水位开关原理是在正常情况下,微电脑全自动洗衣机的水位开关在没有受到水压时,两插片的触点是断开的。在选定洗涤程序、选择水位后,洗衣机开始工作,先进水,当水位到一定高度后,盛水桶气室中的气压达到一定值,通过导气管把气压传到水位开关橡胶密封圈上,克服水位开关弹簧、扭簧的力而推动橡胶密封圈动作,使两插片触点接通,这样就给微电脑一个信号,说明已到所选水位。同样选定脱水程序,在洗衣机排水后,水位退到一定高度时,由于弹簧力作用,水位开关橡胶密封圈复原,而使两触点断开,给微电脑一个动作信号,过一段排水时间后,微电脑就控制电机运转,开始脱水。
课程设计总结
本设计具有性能可靠,外围电路简单等优点,设计思路清晰,程序简单明了。但由于篇幅限制,很多细节没有进行相应描述。鉴于水平有限,有不对之处,望多提出批评指导。
本次课程设计使我深有感触,只要付出就有回报,遇到问题多与老师同学交流,利用网络资源学习。通过这次课程设计,我明白学习是一个长期积累的过程,在以后的工作、生活中都应该不断的学习,努力提高自己的知识和综合素质。
致谢
在这次课程设计的撰写过程中,我得到了许多人的帮助。
首先我要感谢在课程设计上给予我的指导、提供给我的支持和帮助,这是我能顺利完成这次报告的主要原因,更重要的是老师帮我解决了许多技术上的难题,让我能把系统做得更加完善。在此期间,我不仅学到了许多新的知识,而且也开阔了视野,提高了自己的设计能力。
其次,我要感谢帮助过我的同学,他们也为我解决了不少我不太明白的设计上的难题。同时也感谢学院为我提供良好的做毕业设计的环境。
最后再一次感谢所有在设计中曾经帮助过我的良师益友和同学。
参考文献
[1] 于桂音,邓洪伟 电气控制与PLC .中国电力出版社
[2] 谢克明,夏路易 可编程控制器原理与程序设计 [M] .北京:电子工业出版社 [3] 廖常初 可编程序控制器应用技术(第四版) 重庆大学出版社 2002
[4] 王永华 现代电气控制及PLC应用技术 [M] .北京: 北京航空航天大学出版社,2003. [5] 蒋金周 全自动洗衣机的PC智能控制 机电一体化
[6] 吴存宏 浅谈PLC在全自动洗衣机中运用 .家用电器科技,2000



返回顶部
刷新页面
下到页底