S7-200通过Modbus-RTU读取带485接口的智能电表数据,我西门子200PLC,怎么读取地址,图片有附说明书部分
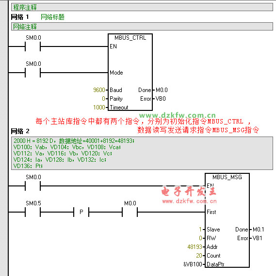
读取智能电表以上十个数据的梯形图编程如下:
波特率、校验等参数自行调整。在这里我们主要介绍下主站的库指令,主站的库指令中根据所使用的通信口的个数不一样分为两个,若使用时PLC的本体的RS485端口需要作为modbus的主站功能,而扩展的RS485的信号板又需要作为MODBUS的主站的功能,那么前者使用第一个主站库的指令,后者可以使用第二个主站库指令,每个主站库指令中都有两个指令,分别为初始化指令MBUS_CTRL ,数据读写发送请求指令MBUS_MSG指令。


返回顶部
刷新页面
下到页底