电子开发网

电子开发网电子设计 | 电子开发网Rss 2.0 会员中心 会员注册
搜索: 您现在的位置: 电子开发网 >> 电子开发 >> 梯形图实例 >> 正文

西门子plc S7-200按下启动按钮指示灯点亮,按钮使用计数器和计时器的例子

作者:佚名    文章来源:本站原创    点击数:    更新时间:2023/5/24

西门子plc S7-200按下启动按钮指示灯点亮,按钮使用计数器和计时器的例子

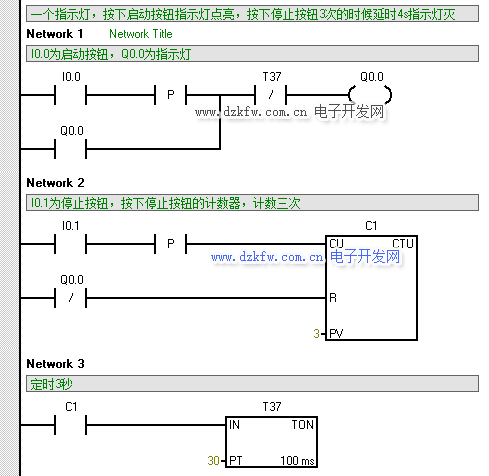
要求:一个指示灯,按下启动按钮指示灯点亮,按下停止按钮3次的时候延时4s指示灯灭,请写出梯形图和顺序功能图

西门子plc使用计时器和计数器的梯形图例子 

梯形图程序的仿真:

顺序功能图如下:

顺序功能图 

Tags:计数器,计时器,西门子plc,S7-200  
责任编辑:admin
  • 上一篇文章:
  • 下一篇文章: 没有了
  • 相关文章列表
    S7-1200 PLC跑马灯程序设计,接线图和控制流程图
    西门子S7-200SMARTPLC循环走马灯如何编写 plc跑马灯程序
    使用S7-200编写的一个货物进出的梯形图实例编程 仓库进出货实例梯
    基于S7-200组合式空调恒温恒湿的自动控制 温湿度控制
    昆仑通态触摸屏TPC7062kx和西门子s7-200 cpu224cn通信设置
    PLC200入门笔记1-软件安装和程序下载 STEP7软件下载和安装
    西门子plc s7-200smart modbus-tcp通信实例编程详细指导,STEP7软
    西门子PLC控制数码管显示,停车场PLC程序实例!七段编码指令SEG,
    PLC编程经典实例,西门子 S7-200 SMART plc恒压供水系统
    西门子S7-200 Smart PLC的扩展模块之数字量输入模块 EM DE08和EM
    ATX电源实例电路图  两款ATX开关电源电路图
    西门子plc S7-200 Smart的模拟量输出模块EM AQ02和EM AQ04模块说
    S7-200 SMART 通讯控制 V20变频器,MODBUS通讯控制变频器
    什么是PLC?看完就明白! 小型plc中型plc大型plc的区分
    昆仑通态触摸屏用串口与西门子200通讯,用网口做数据中转,把PLC
    昆仑通态MCGS与西门子PLC的连接与调试,昆仑通态和西门子plc通讯
    西门子 PLC S7-200SMART与MCGS触摸屏485通讯连接,昆仑通态和西门
    昆仑通态MCGS触摸屏与西门子SMART系列PLC通讯,昆仑通态和西门子
    昆仑通态MCGS组态软件怎么和西门子200plc   VD变量对应地址
    昆仑通态MCGS组态软件怎么和西门子200plc变量对应,触摸屏编程
    西门子S7-200 SMART plc运动控制指令讲解 AXISx_CTRL和AXISx_MAN
    西门子S7-200 SMART PLC中用STEP7采用高速计数器来接收轴运动输出
    西门子S7-200SMART PLC编写的步进电机控制程序梯形图
    西门子plc S7-200与模拟量模块EM231的采集电流信号发生器梯形图实
    西门子S7-200 plc模拟量转换程序详解 公式及子程序梯形图 反向计
    西门子S7-200模拟量使用中的16个基本问题,一定要搞清楚
    西门子plc模拟量模块EM231的拨码开关及使用指南 S_ITR和S_RTI 以
    西门子S7-200 模拟量使用简介 模拟量模块接线图 模拟量比例换算
    西门子S7-200模拟量输入模块(EM231,EM235)寻址,传感器连接到
    如何通过plc读取模拟量,这些要素是必要的变送器、通讯线、模拟量
    请文明参与讨论,禁止漫骂攻击,不要恶意评论、违禁词语。 昵称:
    1分 2分 3分 4分 5分

    还可以输入 200 个字
    [ 查看全部 ] 网友评论
    推荐文章
    最新推荐
    关于我们 - 联系我们 - 广告服务 - 友情链接 - 网站地图 - 版权声明 - 在线帮助 - 文章列表
    返回顶部
    刷新页面
    下到页底
    晶体管查询