一、实验目的
1.熟悉移位寄存器指令SHRB的使用方法。
2.熟悉定时器当前值的使用方法。
二、实验内容
1.控制要求
在一些休闲、娱乐、旅游景点,经常会修建喷泉供人们观赏。这些喷泉按一定的规律改变喷水式样,有的像花朵,有的可形成水幕放电影,有的可随着音符跳跃,形式多样。本实验所控制的喷泉是波浪式的,可用在湖面上,从远处看,给人的感觉像是湖面上掀起了波浪,示意图如图3-53所示。
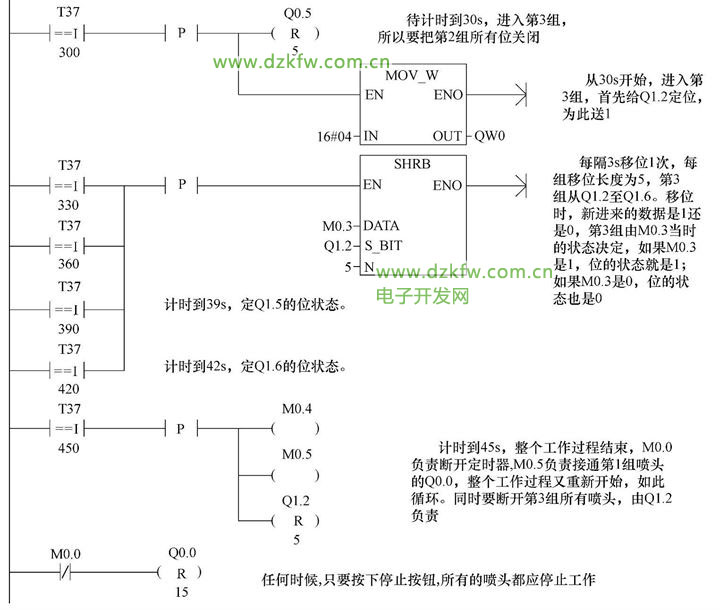
按下起动按钮后,喷泉开始运作,共有3个波峰,1个波峰为1组,1组有5个喷头,这样总共有15个喷头,某一时刻只有1组在工作,按1、2、3顺序排队,形成移动的波浪。而每组在运作时也要按一定的规律有先有后。在本组内的5个喷头的工作方式是每隔3s开启1个,轮到第4个开启时同时关闭第1个,轮到第5个开启时同时关闭第2个,3s后下一组开始工作,前面一组全部关闭。如此,3个组按顺序循环工作,直到按下停止按钮,全部喷头都停止工作。从按下起动按钮,到一个工作周期结束,各喷头工作状态时序图如图3-54所示。
2.程序设计
1)根据控制要求,首先决定PLC的I/O分配,如图3-55所示。
2)本实验15个喷头分成3组,每组5个按顺序起停,3个组的工作过程都是一样的,如图3-54所示。
按起动按钮后,喷头就会按要求动作,整个过程是自动循环的,只有按下停止按钮,才会全部停止。程序设计上以移位寄存器指令SHRB为主,程序中还多次出现比较指令用定时器的当前值与整数比较,这也是以往未被重用的一个功能。SHRB指令的使用方法参见第一章第二节。
3)控制程序梯形图及注释如图3-56所示。
三、实验报告中应回答的问题
1.SHRB指令的数据移位长度N是多少?是否有数据类型之分?
2.本实验的程序能控制喷泉水柱的高度吗


返回顶部
刷新页面
下到页底