在工控人眼中,一切系统都可以用一台PLC解决,如果不行,那就用两台。今天我们分享一个用西门子S7-200smart PLC做的小系统,该系统集位逻辑、计数器、定时器为一体,是一个贴近大家生活的逻辑思维编程控制小案例!
BSH全自动10KG洗衣机,工艺过程如下:
(1) 上电,初始化;
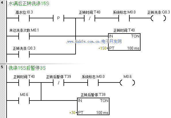
(2) 按下开始按钮,进水,水位到达高水位后停止进水;
(3)正转洗涤;正转洗涤15S后暂停3S;
(4) 反转洗涤,反转洗涤15S后暂停3S;
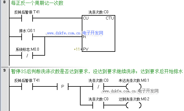
(5) 若正反洗涤次数未满10次,则返回继续正转洗涤;
(6) 若正反洗涤次数达到10次,则开始排水。水位降到低水位时,开始脱水并继续排水;
(7) 脱水10S后即完成一次大循环,大循环未满6次,则返回到初始进水的动作;进行下一次大循环;
(8) 若完成了6次大循环,则进行洗完报警;报警10S后结束全部过程,自动停机;
(9) 在洗涤任何阶段,按下停止则终止洗涤。
上述步骤是洗衣机工作的标准步骤,不仅仅BSH品牌,其他品牌亦是如此~
好了,接下来我们就看看怎么用200smart来实现吧~
第一步:初始化!
第二步:按下启动后进水
第三步:洗涤。
第四步:在正转到达时间暂停后反转洗涤
第五步:反转暂停后完成一个周期进行计数,并判断是否达到正反洗涤次数,未达到则回到程序段四继续正转洗涤,达到则开始排水。
在排水或系统停止后对洗涤次数清零
第六步:排水&脱水。
为了防止在未达到大循环次数就直接进水时,在此处增设一个在脱水断开时置位一个中间状态位来作为进水的一个条件。
第七步:脱水完成一次记一次数,同样的当系统停止或周期完成报警时对其进行复位。
第八步:达到大循环次数后触发报警,报警完成后系统停止,等待下一轮的工作。


返回顶部
刷新页面
下到页底