1.西门子PLC S7-200指令详解 比较指令
如下图所示,比较指令包含数值比较指令和字符串比较指令。
其中数值比较又包括字节比较,int比较,双字比较,实数比较指令。
对于数值比较指令,是这样的,比较指令上面的值和指令下面的值做比较,条件满足时则触点接通,否则触点关闭。
如EM0_Err 如果等于10,则这个触点会接通,否则一直处于关闭状态。
需要强调一点:比较指令输入的两个操作数类型必须一致。
另外从比较类型上比较指令可以分为:等于,不等于,大于等于,小于等于,大于,小于
比较指令有效的操作数如下所示:
致命错误注意如下
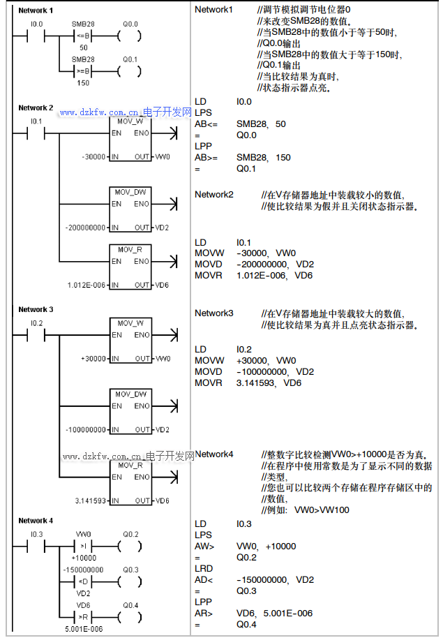
2.比较指令案例
比较指令案例程序如下所示
3.字符串比较指令
字符串比较指令实际比较的是两个字符串的ASCII码字符,如果两个字符串的所有ASCII码都一样则两个字符串相等,否则字符串不相等。
注意:比较的字符串长度不能超过254个字符
字符串相等比较指令:两个字符串相等则触点接通,否则断开
字符串不相等比较指令:两个字符串不相等则触点接通,否则断开
如下表为字符串比较指令的有效操作数:


返回顶部
刷新页面
下到页底