欢迎关注本站微信公众号:电子开发网,后台私信交流
最近收到热心网友私信,问了一个问题如下:关于电机的顺序启动的控制问题
题目如下:
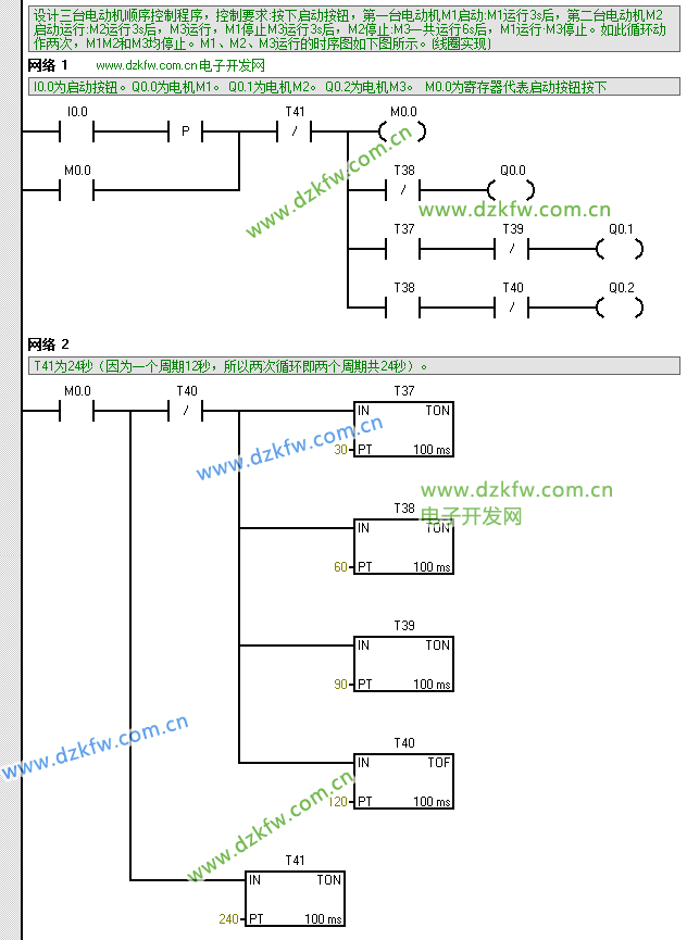
设计三台电动机顺序控制程序,控制要求:按下启动按钮,第一台电动机M1启动:M1运行3s后,第二台电动机M2启动运行:
M2运行3s后,M3运行,M1停止M3运行3s后,M2停止:M3一共运行6s后,M1运行·M3停止。如此循环动作两次,M1M2和
M3均停止。M1、M2、M3运行的时序图如下图所示。(线圈实现)
参考梯形图程序如下:
STL语句如下:
Network 1 // www.dzkfw.com.cn 电子开发网
// I0.0为启动按钮。Q0.0为电机M1。 Q0.1为电机M2。 Q0.2为电机M3。 M0.0为寄存器代表启动按钮按下
LD I0.0
EU
O M0.0
AN T41
LPS
= M0.0
AN T38
= Q0.0
LRD
A T37
AN T39
= Q0.1
LPP
A T38
AN T40
= Q0.2
Network 2
// T41为24秒(因为一个周期12秒,所以两次循环即两个周期共24秒)。
LD M0.0
LPS
AN T40
TON T37, 30
TON T38, 60
TON T39, 90
TOF T40, 120
LPP
TON T41, 240



返回顶部
刷新页面
下到页底