十字路口红绿灯控制示意图如下:
一、要求
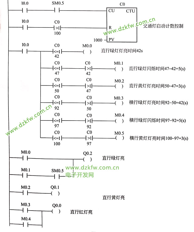
开关在十字路口实现红黄绿交通灯的自动控制,南北方向红灯亮的时间为50S,黄灯亮3S,绿灯亮的时间为42S,绿灯闪烁时间为5S;东西方向的亮灯时间与南北方向规律一致。
二、西门子plc的I/O点元件的说明
I0.0: 交通灯启动开关,按下时I0.0状态由Off转换为On
Q0.0: 南北方向红灯信号标志
Q0.1: 南北方向黄灯信号标志
Q0.2: 南北方向绿灯信号标志
Q0.3: 东西方向红灯信号标志
Q0.4: 东西方向黄灯信号标志
Q0.5: 东西方向绿灯信号标志
三、控制程序如下:
四、程序说明
1⃣️:合上交通灯启动按钮,启动程序,程序运行瞬间,SM0.5产生一个正向脉冲,计数器C0开始计数。2⃣️:计数值C0≤42时,M0.0得电导通,Q0.2、Q0.3得电,直行绿灯闪亮,横行红灯亮.......依次类推。


返回顶部
刷新页面
下到页底