两台丹佛斯变频器与西门子plc S7-200Smart之间Modbus通信。以下是变频器的地址
读频率 功能-读数据保持寄存器4 地址16130(参数1613*10);
读电流 功能-读数据保持寄存器4 地址16140(参数1614*10);
读其它参数参见文档MG02C641 P63。
写频率 功能-写数据保持寄存器4 地址3100(参数310*10)。
其它参数参见文档MG02C641 。
启停、正反转 功能-写数据保持寄存器4 寄存器编号50000(输入数据:变频器控制字寄存器 (CTW)。)
正启动16#047C 反转16#847C 停止16#043C
参见文档 FC102 1.1-90kW设计指南MG11BC41 P142 对CTW控制字结构的描述。
以上仅作参考。
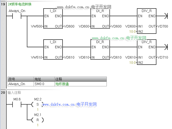
PLC例程梯形图分享如下:


返回顶部
刷新页面
下到页底