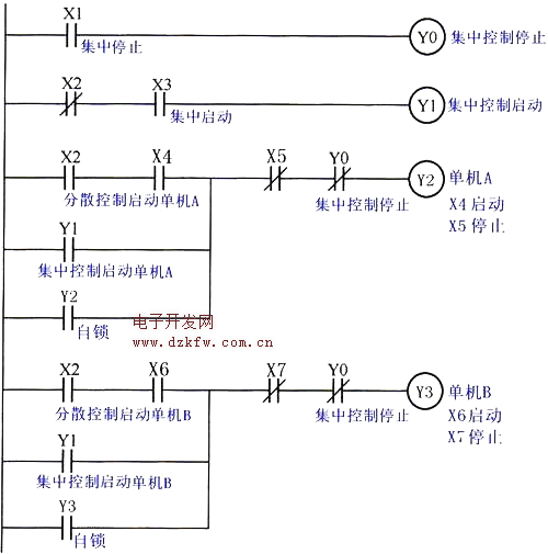
如图所示为集中与分散控制梯形图。在多台单机组成的自动线上,需要能够在总操作台上进行集中控制和在单机操作台上进行分散控制。集中与分散控制的选择开关接于X2。当X2为ON时为单机分散启动控制;当X2为OFF时,为集中总启动控制。在两种情况下,单机和总操作台都可以发出停止命令。
集中控制停止按钮接于X1,集中控制启动按钮接于X3,单机A的启动、停止按钮分别接于X4、X5,单机B的启动、停止按钮分别接于X6、X7。
当X2为OFF时,X2常闭触点处于闭合状态,此时为集中启动控制。当按下集中控制启动按钮,X3接通,X3的常开触点闭合,输出继电器Y1接通,Y1的常开触点闭合,集中控制启动单机A、单机B。当按下集中控制停止按钮,X1接通,X1的常开触点闭合,输出继电器Y0接通,Y0的常闭触点断开,集中控制停止单机A、单机B。
当X2为ON时,X2的常闭触点断开,X2的常开触点闭合,此时为单机分散启动控制。当按下单机A的启动按钮,X4接通,X4的常开触点闭合,输出继电器Y2接通,启动单机A,当按下单机A的停止按钮,X5接通,X5的常闭触点断开,停止单机A。同理可分散控制单机B。


返回顶部
刷新页面
下到页底