说到电机运行,我们在设计程序时常常碰到,电机延迟启动,延迟停止,或电机启动一段时间后停止,但我们在设计程序时有没有更深入进行考虑程序的功能,就比如本文章电机运行2小时后停止2小时在继续运行,依次循环,这一类程序该如何设计编写呢?如若不会,机会来了,下面就带大家来设计这个程序。
一、控制要求
(1)某设备传送带启动需运行2小时,后自动切断运行。
(2)停止2小时后自动运行。
(3)以上动作重复循环
二、程序设计
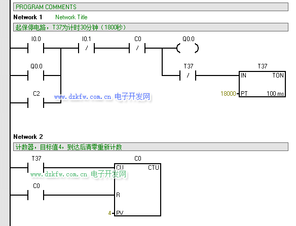
第一步:(通过自锁程序+定时器+计数器配合实现启动运行2小时后切断功能),起保停和定时器TON和计数器CTU
设计思路:定时器PT管脚设定为:18000*100=1800000ms=1800s=30min,通过30min计一次数,计4次数可达120min=2h。
第二步:(通过多个计数器接力+SM0.5指令配合达到断开2小时后继续运行启动运行功能)
设计思路:通过断开计数器去接通下一个计数器,再加一个SM0.5一秒钟接通一次,相当于加时间1秒1秒在计时,计7200s=120min=2h即为断
开时间,时间到去接通电机运行。
三、程序仿真调试
为方便查看我们把18000修改成180,7200修改成72 ,这样可以减少等待时间,方便验证程序的逻辑是否正确



返回顶部
刷新页面
下到页底