用PLC构成温度的检测和控制系统,接线图及原理图如图40,41所示。
1. 控制要求
温度控制原理:通过电压加热电热丝产生温度,温度再通过温度变送器变送为电压。加热电热丝时根据加热时间的长短可产生不一样的热能,这就需用到脉冲。输入电压不同就能产生不一样的脉宽,输入电压越大,脉宽越宽,通电时间越长,热能越大,温度越高,输出电压就越高。
PID闭环控制:通过PLC+A/D+D/A实现PID闭环控制,接线图及原理图如图40,41所示。比例,积分,微分系数取得合适系统就容易稳定,这些都可以通过PLC软件编程来实现。
2. 程序设计
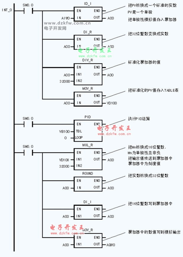
如图42所示梯形图模拟量模块以EM235或EM231+EM232为例。
图42 PID控制梯形图
图42(续)
图40 温度检测和控制示意图
图41 PID控制示意图


返回顶部
刷新页面
下到页底