STEP7-MicroWIN SMART 西门子主程序调用子程序,子程序创建方法
www.dzkfw.com.cn/Article/plcsoft/9875.html
一、填写子程序变量表
第一步:(把需要的地址变量填写到子程序变量中)
填写变量表一些注意事项:
(IN)输入变量:如若这个变量没有使用到线圈以及它的线圈常开常闭,就使用输入变量。
(OUT)输出变量:如若这个变量只是输出没有存在输出线圈以及它的常开常闭点,并不需要对此多次调用它,就使用输出变量。
(IN-OUT)输入输出:如若上述两点都需要多次调用与使用线圈或线圈它的常开常闭点,就需要使用输入输出变量。
二、子程序编写程序
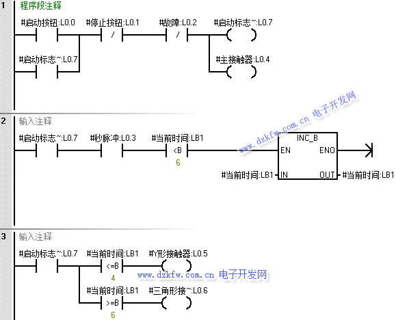
第一步:(编写星三角启动与切换程序)
第二步:(编写故障与停止复位程序)
三、主程序调用子程序
第一步:(使用外部全局变量地址进行填写)
第二步:(调用第二次与第三次)
注意事项:在调用多次时,需要注意外部填写全局变量地址千万不能重复使用。
四、下载演示效果
第一步:(调用三次,使用不同的地址进行接通运行,互不影响)


返回顶部
刷新页面
下到页底