电子开发网

电子开发网电子设计 | 电子开发网Rss 2.0 会员中心 会员注册
搜索: 您现在的位置: 电子开发网 >> 电子开发 >> 梯形图实例 >> 正文

【案例】S7-200SMART运动定位程序梯形图实例

作者:佚名    文章来源:本站原创    点击数:    更新时间:2024/12/19
一、具体控制要求:

(2) HMI上能有手动、自动控制画面;并能显示报警具体信息

(3) HMI上能显示当前位置、目标位置、当前速度、目标速度的显示

(4) HMI上能设置各段位置和速度

(5) 当在手动模式时,自动模式不能运行,两种模式需互锁

(6) 要求每次启动时均在A 位置开始运行,在没有按下停止按钮时,应在ABC三点循环运行,可随意更改三点位置值及运行速度

(7) 当按下停止按钮时,不能立即停止,应运行完该段位置才能停止

(8) 当按下急停按钮时,电机应立即停止

本例子采用200SMART ST20 CPU,在看本案例时需要有一定的定位基础知识,能够清楚步进电机是如何进行控制的,是怎么去实现改变运行方向并了解运动控制向导操作!

二、案例介绍:

下图是电机的示意图;I0.2为正限位 I0.3为原点信号I0.4为负限位

HMI手动控制画面显示当前位置、点动速度、手动运行速度及设置手动运行速度

 

自动控制画面 显示当前位置和速度,目标位置和速度,使能指示等

 

参数设置画面可设置各段速度和位置

 

其他画面不一一展示

 按钮和plc怎样关联请查看以下教程:

1、www.dzkfw.com.cn/Article/HMI/8008.html

昆仑通态连接西门子plc_昆仑通态触摸屏和s7-200 smart以太网通讯的通讯

 

 

2、www.dzkfw.com.cn/Article/Kingview/10004.html

KingView组态王与S7-200 SMART通过网口连接 TCP通讯

 

 

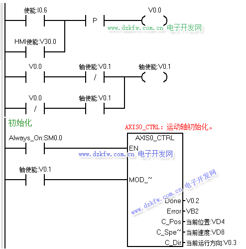
下面我们开始写程序,首先应该是轴使能以及初始化程序,但在编写初始化程序之前,我们考虑在HMI方便运行间歇时间的设定,做了个时间数据的运算程序

 

接着使用单按钮的方式编写轴使能程序 HMI及硬件按钮均可使能

 

其次我们接着编写手动部分的程序,手动运行正反转时需要互锁,并且在自动模式时手动模式不能运行,所以用定位使能及自动运行两个条做手动程序的EN位

 

当点动正转或反转时,我们把当前速度传送至HMI上显示

 

执行回原点程序

 

原点完成后把第一A点的位置和速度传送至目标位置和速度中

 

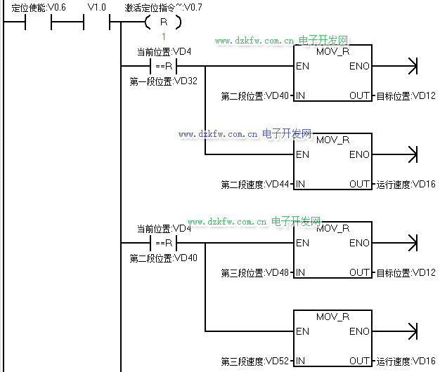
最后是自动部分的程序,当没有急停的情况下,按下启动按钮后,则开始执行GOTO指令,开始运行依第一段速度运行至第一段位置

 

当当前位置和第一段A点位置相等时,把B点位置和速递传送至目标值地址内,延时一定时间后,运行至B点,当到达B点后把C点的位置和速度传送至目标位置地址

 

 

在没按下停止时,在ABC三处反复循运行;按下停止按钮后,则不再运行下一段目标值;按下急停按钮时,则需立即停止

 

Tags:伺服驱动,200Smart  
责任编辑:admin
  • 上一篇文章:
  • 下一篇文章: 没有了
  • 请文明参与讨论,禁止漫骂攻击,不要恶意评论、违禁词语。 昵称:
    1分 2分 3分 4分 5分

    还可以输入 200 个字
    [ 查看全部 ] 网友评论
    推荐文章
    最新推荐
    关于我们 - 联系我们 - 广告服务 - 友情链接 - 网站地图 - 版权声明 - 在线帮助 - 文章列表
    返回顶部
    刷新页面
    下到页底
    晶体管查询