模拟量扩展模块
模拟量类型的模块有三种:普通模拟量模块、RTD模块和TC模块。
普通模拟量模块可以采集标准电流和电压信号。其中,电流包括:0-20mA、4-20mA两种信号,电压包括:+/-2.5V、+/-5V、+/-10V三种信号。
S7-200 SMART CPU普通模拟量通道值范围是0~27648或-27648~27648。
STEP 7-MicroWIN SMART西门子S7-200的模拟量输入输出图文详解! 接线参考下文连接:
www.dzkfw.com.cn/Article/plcsoft/9495.html
以温度采集为例
硬件配置:ST20 CPU 、模拟量扩展模块EM AM03、温度变送器(输出信号4-20ma,量程0℃-100℃)、PT100。
模拟量扩展模块EM AM03接线
STEP 7-MicroWIN SMART软件设置
模拟量输入换算
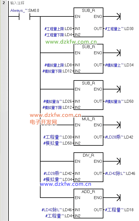
程序编写
1、建立一个带参数子程序
2、调用带参数子程序
工程量上限:量程范围最大值
工程量下限:量程范围最小值
模拟量上限:最大模拟量对应的数值(即27648对应20ma)
模拟量下限:最小模拟量对应的数值(即5529.6对应4ma)
模拟量当前值:采样的输入通道地址
工程量当前值:换算结果
欢迎大家关注我们的公众号电子开发网,更多的了解我们。


返回顶部
刷新页面
下到页底