电子开发网

电子开发网电子设计 | 电子开发网Rss 2.0 会员中心 会员注册
搜索: 您现在的位置: 电子开发网 >> 电子开发 >> plc工业软件使用 >> 正文

【STEP7】S7-200以太网向导配置案例,CP243-1作为客户端与S7-300的以太网通信

作者:佚名    文章来源:网络    点击数:    更新时间:2024/6/19

S7-300和S7-200的以太网S7通信(Step7)

S7-300与S7-200通信,300既可以做客户端,也可以做服务器。

  S7-300作服务器,S7-200作客户端

当S7-300作服务器,S7-200作客户端时,在200侧编程,300无需组态编程。

 S7-300作客户端,S7-200作服务器

当S7-300作客户端,S7-200作服务器时,在300侧组态编程,200侧也需要向导设置。

 客户端与服务器定义请参看:服务器Server和客户端Client有什么区别?

S7-200 PLC本体没有以太网口,需要通过以太网模块CP243-1来扩展以太网通信,且一个S7-200PLC只能扩展一个CP243-1。

CP243-1最多8个以太网S7控制器通信,每个连接既可以是服务器连接也可以是客户机连接。

一个客户端(Client)可以包含1-32个数据传输操作,一个读写操作最多可以传输212个字节。如果CP243-1作为服务器运行,每个读操作可以传送222个字节。

S7-300做服务器,S7-200作为客户端

S7-200以太网向导配置

可以把S7-200的以太网模块CP243-1配置为CLIENT,使用STEP 7 Micro/WIN中的向导进行通信的配置即可。在命令菜单中选择工具--以太网向导。

 
图1 打开以太网向导
第一步是对以太网通信的描述,点击下一步开始以太网配置。

 
图2 向导介绍
在此处选择模块的位置,CPU后的第一个模块位置为0,往后依次类推;或者在线的情况下,点击读取模块搜寻CP243-1模块(在线读取将该模块的命令字节载入模块命令字节向导屏幕)。点击下一步;

 
图3 读取模块
选择模块相匹配的MLFB版本,本例中的CP243-1模块型号为6GK7243-1EX01-0XE0,如下图所示:

 
图4 模块版本选择
在此处填写IP地址和子网掩码。点击下一步;

 
图5 地址设置
下面的对话框将组态CP243-1进行S7连接的连接数量的设置,通过S7连接可以与通信伙伴进行读写数据操作。点击“下一步”按钮继续进行S7连接组态。

 
图6 模块占用地址设置
选择此为客户机连接,远程属性TSAP (Transport Service Access Point)填写为03.02,输入S7-300侧的IP地址。点击数据传输按钮进入数据交换的定义。
注意:如果连接远程对象是 S7-300,TSAP为03.02;如果连接远程对象是 S7-400,TSAP为03.0x,其中x为CPU模块的槽位,可以从S7-400 站的硬件组态中找出PLC的槽号。

 
图7 连接设置
选择"数据传输"标记,并单击"新传输"按钮,进行配置:选择是读取数据还是写入数据,填写通讯数据的字节个数,填写发送数据区和接收数据区的起始地址。
本例中为从S7-300的MB200开始读取8个字节到VB1000开始的8个字节的区域中;从S7-200的VB2000开始的8个字节写到S7-300的QB0开始的8个字节的区域中,点击确认按钮:
注意:本地PLC中的地址必须是V内存字节地址,远程对象中的地址必须代表字节地址。当您为S7-300/ S7-400设备输入远程地址时,若是数据块请使用DBx.DBBy格式。

  
图8 数据区域设置
选择CRC校验,使用缺省的时间间隔30秒,点击下一步按钮。

 
图9 使用CRC
填写模块所占用的V存储区的起始地址。你也可以通过“建议地址”按钮来获得系统建议的V存储区的起始地址, 点击下一步按钮。

 
图10 配置存储区

S7-200侧编程

完成以太网向导配置后需要在程序中调用以太网向导所生成的ETHx_CTRL和ETH0_XFR, 然后,将整个项目下载到作客户端的S7-200 CPU上。
1. 调用向导生成的子程序,实现数据传输
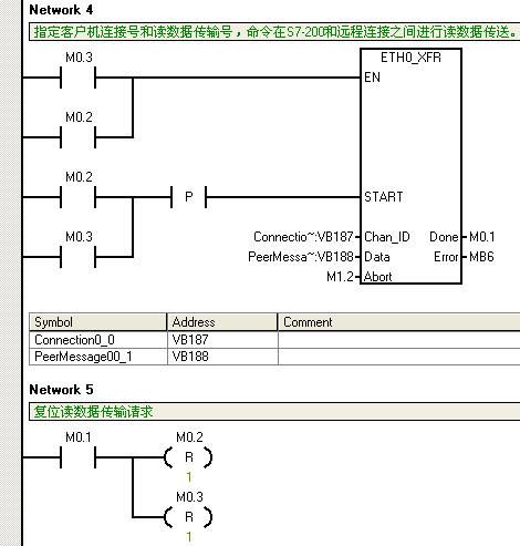
对于S7-200的同一个连接的多个数据传输,不能同时激活,必须分时调用。下面的程序就是用前一个数据传输的完成位去激活下一个数据传输,如图11.图12.图13. 所示

 
图11 S7-200程序段1

 
图12 S7-200程序段2

 
图13 S7-200程序段3

如果通信未建立成功,可以对应查询子程序的错误代码。

S7-300作客户端,S7-200作服务器

S7-200以太网向导设置

通过以太网向导将以太网模块CP243-1配置为服务器,使用STEP 7 Micro/WIN中的向导进行通信的配置即可。在命令菜单中选择工具--以太网向导。

 

第一步是对以太网通信的描述,点击下一步开始以太网配置。

 

在此处选择模块的位置,CPU后的第一个模块位置为0,往后依次类推;或者点击读取模块搜寻在线的CP243-1模块(且将该模块的命令字节载入模块命令字节向导屏幕)。点击下一步;

 

选择模块相匹配的MLFB版本,如下图所示:

 

在此处填写IP地址和子网掩码。本例中将IP地址设置为:140.80.0.60,点击下一步;

 

下面的对话框将组态CP243-1进行S7连接的连接数量的设置。通过S7连接可以与通信伙伴进行读写数据操作,点击“下一步”按钮继续进行S7连接组态。本例中CP243-1的第三、四个连接分别为服务器连接。

 

组态一个到S7-300的服务器连接:
S7-200和S7-300的S7连接通过TSAP来定义。
注意:分别组态S7-200和S7-300时,本地和远程的TSAP号是必须完全对应的。通常本地TSAP是默认的,所以在组态此步骤时,需要两边确认一下。

本地TSAP为12.00无法更改,远程TSAP设置为10.04(这是在STEP7网络组态得到的参数)。激活“接受所有连接请求”复选框,点击“下一步”按钮继续组态。

 

选择CRC校验,使用缺省的时间间隔30秒,点击下一步按钮。

 

填写模块所占用的V存储区的起始地址。你也可以通过建议地址按钮来获得系统建议的V存储区的起始地址, 点击下一步按钮。
 

点击”完成”按钮完成以太网向导设置。
 

之后功能块ETHx_CTRL 和 ETHx_XFR将被创建,必须在STEP 7-MicroWIN的主循环块MAIN (OB1)中调用这些功能块。
功能块ETHx_CTRL 用于建立通讯。编写图中的通讯程序,保存组态并下载到S7-200 CPU上。

 

注意:功能块ETHx_XFR 仅在用于客户端进行数据传送时才被调用。

S7-300侧组态

本例中使用S7-300作为样例建立S7连接,对于S7-400的组态步骤是一样的。
在STEP7中打开S7-300项目文件,通过Options--Configure Network或者是相对应的图标打开NetPro对话框。

 
在NetPro中选中S7-300站的CPU并通过菜单命令,Insert--New Connection添加一个新连接。

 
选择连接伙伴为“unspecified”及连接类型为“S7 connection”。点击“Apply”按钮,之后S7连接的属性对话框将打开。

 
由于S7连接是由S7-300创建,因此在S7连接的属性对话框中须激活“Establish an active connection“复选框。输入通信伙伴CP243-1的IP地址,之后点击“Address Details”按钮。

 
在“Address Details”对话框中,本地的TSAP通常选用默认,输入通信伙伴的TSAP,本例中S7-200的TSAP为12.00。
注意:分别组态S7-200和S7-300时,本地和远程的TSAP号是必须完全对应的。通常本地TSAP是默认的,所以在组态此步骤时,需要两边确认一下。

 
在NetPro中选中S7-300站,保存及编译后下载到S7-300 中,此处注意需要下载网络组态。

接下来,在S7程序中调用功能块,进行编程。

STEP7编写PUT/GET程序

需要在S7-300程序中,调用功能块FB14 “GET” 和 FB15 “PUT”。可以在Standard Library--Communication Blocks--Blocks下找到这些功能块。
注意:
1. ID:为Netpro里组态S7连接属性窗口中的Block paramters-Local ID。
2.ADDR_1为伙伴PLC的数据区域,由于通信伙伴是S7-200的V区,V区与S7-300的DB1地址相对应。
3.RD_1为本地PLC的数据接收区;SD_1为本地PLC的数据发送区。

 

如果通信无法建立,请查看“PUT”和“GET”指令的错误代码,STATUS仅在一个周期内有效,需要在ERROR=1时捕捉错误状态。如下图所示:
 
对于FB14 “GET” 和 FB15 “PUT”的输入参数'ID",也可通过鼠标右击功能块ID引脚,可以自动插入本地ID连接。如下图所示:
 
 

Tags:以太网,CP243-1,S7-200,上位机  
责任编辑:admin
请文明参与讨论,禁止漫骂攻击,不要恶意评论、违禁词语。 昵称:
1分 2分 3分 4分 5分

还可以输入 200 个字
[ 查看全部 ] 网友评论
关于我们 - 联系我们 - 广告服务 - 友情链接 - 网站地图 - 版权声明 - 在线帮助 - 文章列表
返回顶部
刷新页面
下到页底
晶体管查询