自动控制系统
为了实现各种复杂的控制任务,首先要将被控制对象和控制装置按照一定的方式连接起来,组成一个有机的整体,这就是自动控制系统。在自动控制系统中,被控对象的输出量即被控量是要求严格加以控制的物理量,它可以要求保持为某一恒定值,例如温度、压力或飞行轨迹等;而控制装置则是对被控对象施加控制作用的相关机构的总体,它可以采用不同的原理和方式对被控对象进行控制,但最基本的一种是基于反馈控制原理的反馈控制系统。
36种自动控制原理图:

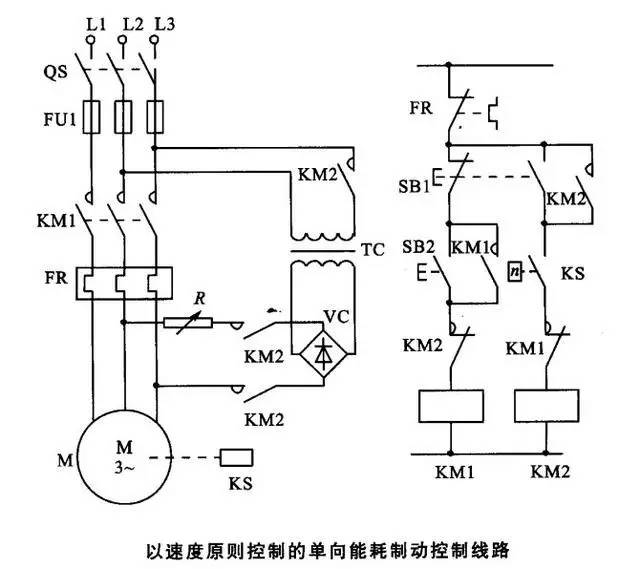
可控硅调速是用改变可控硅导通角的方法来改变电动机端电压的波形,从而改变电动机端电压的有效值,达到调速的目的。
当可控硅导通角α1=180°时,电动机端电压波形为正弦波,即全导通状态;(图示两种状态)当可控硅导通角α1 《180°时,电动机端电压波形如图实线所示,即非全导通状态,有效值减小;α1越小,导通状态越少,则电压有效值越小,所产生的磁场越小,则电机的转速越低。但这时电动机电压和电流波形不连续,波形差,故电动机的噪音大,甚至有明显的抖动,并带来干扰。这些现象一般是在微风或低风速时出现,属正常。由以上的分析可知,采用可控硅调速其电机转速可连续调节。





































返回顶部
刷新页面
下到页底