假设模拟量的标准电信号是 A0—Am(如:4—20mA),A/D转换后数值为D0—Dm(如:6400—32000) ,设模拟量的标准电信号是A,A/D转换后的相应数值为D,由于是线性关系,函数关系
A=f(D)可以表示为数学方程:
A=(D-D0)×(Am-A0)/(Dm-D0)+A0。
根据该方程式,可以方便地根据D值计算出A值。将该方程式逆换,得出函数关系D=f(A)可以表示为数学方程:
D=(A-A0)×(Dm-D0)/(Am-A0)+D0。
具体举一个实例,以S7-200和4—20mA为例,经A/D转换后,我们得到的数值是 6400—32000,即A0=4,Am=20,D0=6400,Dm=32000 ,代入公式,得出:
A=(D-6400)×(20-4)/(32000-6400)+4
假设该模拟量与AIW0对应,则当AIW0的值为12800时,相应的模拟电信号是6400×16/25600+4=8mA。
又如,某温度传感器,-10—60℃与4—20mA相对应,以T表示温度值,AIW0为PLC模拟量采样值,则根据上式直接代入得出: T=70×(AIW0-6400)/25600-10 可以用T 直接显示温度值。
模拟量值和A/D转换值的转换理解起来比较困难, 该段多读几遍, 结合所举例子,就会理解。为了让您方便地理解,我们再举一个例子:
某压力变送器,当压力达到满量程5MPa时,压力变送器的输出电流是20mA,AIW0的数值是32000。可见,每毫安对应的A/D值为32000/20,测得当压力为0.1MPa时,压力变送器的电流应为4mA,A/D值为(32000/20)×4=6400。由此得出,AIW0的数值转换为实际压力值(单位为KPa)的计算公式为:
VW0的值=(AIW0的值-6400)(5000-100)/(32000-6400)+100 (单位:KPa)
编程实例
您可以组建一个小的实例系统演示模拟量编程。本实例的的CPU 是CPU222,仅带一个模拟量扩展模块EM235,该模块的第一个通道连接一块带4—20mA变送输出的温度显示仪表,该仪表的量程设置为0—100度,即0度时输出4mA,100度时输出20mA。温度显示仪表的铂电阻输入端接入一个220欧姆可调电位器。
通用比例换算公式
模拟量的输入/输出都可以用下列的通用换算公式换算:
Ov = [(Osh - Osl)*(Iv - Isl)/(Ish - Isl)] + Osl
其中:

它们之间的关系可以图示如下:

实用指令库
在STEP 7-Micro/WIN Programming Tips(Micro/WIN编程技巧中)的Tip38就是关于如何实现上述转换的例程。为便于用户使用,现已将其导出成为“自定义指令库”,用户可以添加到自己的Micro/WIN编程软件中应用。
模拟量比例换算指令库和例子
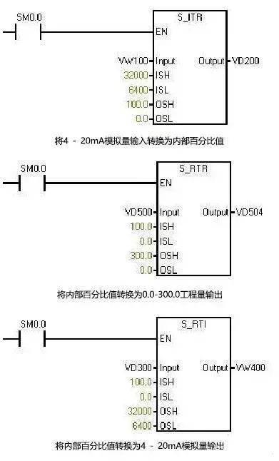
注意:此指令库/程序的作者和拥有者对于该软件的功能性和兼容性不负任何责任。使用该软件的风险完全由用户自行承担。由于它是免费的,所以不提供任何担保,错误纠正和热线支持,用户不必为此联系西门子技术支持与服务部门。 在这个指令库中,子程序Scale_I_to_R可用来进行模拟量输入到S7-200内部数据的转换;子程序Scale_R_I可用于内部数据到模拟量输出的转换。
编程举例


西门子模拟量指令库的用法如下图所示



返回顶部
刷新页面
下到页底