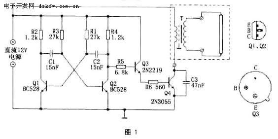
电路由R1-R4、C1、C2、Q1、Q2组成最常用的“自由多谐振荡器”电路,振荡频率f=1/(1.4R1×C2)≈1.8kHz。
这里产生的是约1.8kHz的交流电,而不是普通的50Hz交流电。但对于日光灯来说,这样的高频并不影响使用。日光灯电子镇流器就是把电流变换到20kHz以上再供给日光灯使用,这样做约可以使灯光效提高10%,且消除了闪烁现象,以及噪音,同时,高的电流频率使变压器的体积可以大大减小,因为只要少量的磁性体就足够感应出高的交流电压。
振荡信号经Q3推动放大,再由功率输出管Q4(2N3055)作电流放大,经变压器输出高压供日光灯管使用。
这里的变压器可采用成品的次级电压为9V的电源变压器,220V原边接灯管,省去了绕制变压器的麻烦。
图2为印制电路板图。图3为元件安装图,供自制时参考。


返回顶部
刷新页面
下到页底