在S7-200中,编程元件顺序控制继电器S是专门用于编写顺序控制(常称为步进控制)程序的。一个步进控制程序是由若干个SCR段组成,每个SCR段对应步进控制中的一个功能控制步,简称步。每个SCR都是一个相对稳定的状态,都有段开始、段结束、段转移。在57-200中,有3条简单的SCR指令与之对应。
在语句表中,SCR的指令格式为:LSCR Sx.y
SORT Sx.y
SCRE
(1)段(步)开始指令LSCR (Load Sequence Control Relay)
段开始指令的功能是标记一个SCR段(或一个步)的开始,其操作数是状态继电器Sx.y(如S0.0 ),Sx..y是当前SCR段的标志位,当Sx.y为1时,允许该SCR段工作。
(2)段(步)转移指令SORT C Sequence Control Relay Transition)
段转移指令的功能是将当前的SCR段切换到下一个SCR段,其操作数是下一个SCR段的标志位Sx.y(如S0.1)。当允许输入有效时,进行切换,即停止当前SCR段工作,启动下一个SCR段工作。
(3)段(步)结束指令SORE ( Sequence Control Relay End)
段结束指令的功能是标记一个SCR段(或一个步)的结束。每个SC必须使用段结束指令来表示该SCR段的结束。
图1是一个装料/卸料小车的行程控制系统示意图。
图1 运货小车的行程控制系统示意图
1、控制要求
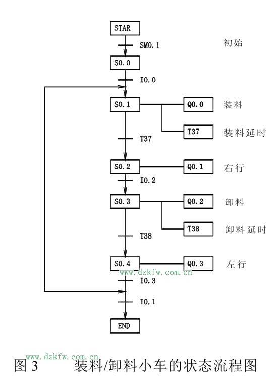
(1) 初始位置,小车在左端,左限位开关SQ1被压下。
(2) 按下起动按钮sBl,小车开始装料。
(3) 8s后装料结束,小车自动开始右行,碰到右限位开关SQ2时,停止右行,小车开始卸料。
(4) Ss后卸料结束,小车自动左行,碰到左限位开关SQ1后,停止左行,开始装料。
(5) 延时8s后,装料结束,小车自动右行……,如此循环,直到按下停止按钮SB2,在当前循环完成后,小车结束工作。
2、编程元件地址分配
①输入/输出继电器地址分配如表1所示。
表1输入/输出继电器的地址分配表
②其他编程元件地址分配如表2所示。
表2其他编程元件的地址分配
3、电路
本实验采用S7-200CPU222,其I/O接线图如图2所示。
图2 装料/卸料小车的I/O接线图
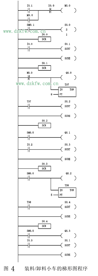
4、参考梯形图程序
步进控制程序可借助于状态流程图来编程,装料/卸料小车的状态流程图如图3所示。参考梯形图程序如图4所示。


返回顶部
刷新页面
下到页底