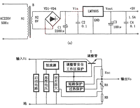
如图所示电路为输出电压+5V、输出电流1.5A的稳压电源。它由电源变压器B,桥式整流电路D1~D4,滤波电容C1、C3,防止自激电容C2、C4和一只固定式三端稳压器(7805)极为简捷方便地搭成的。
220V交流市电通过电源变压器变换成交流低压,再经过桥式整流电路D1~D4和滤波电容C1的整流和滤波,在固定式三端稳压器LM7805的Vin和GND两端形成一个并不十分稳定的直流电压(该电压常常会因为市电电压的波动或负载的变化等原因而发生变化)。此直流电压经过LM7805的稳压和C3的滤波便在稳压电源的输出端产生了精度高、稳定度好的直流输出电压。本稳压电源可作为TTL电路或单片机电路的电源。三端稳压器是一种标准化、系列化的通用线性稳压电源集成电路,以其体积小、成本低、性能好、工作可靠性高、使用简捷方便等特点,成为目前稳压电源中应用最为广泛的一种单片式集成稳压器件。


返回顶部
刷新页面
下到页底