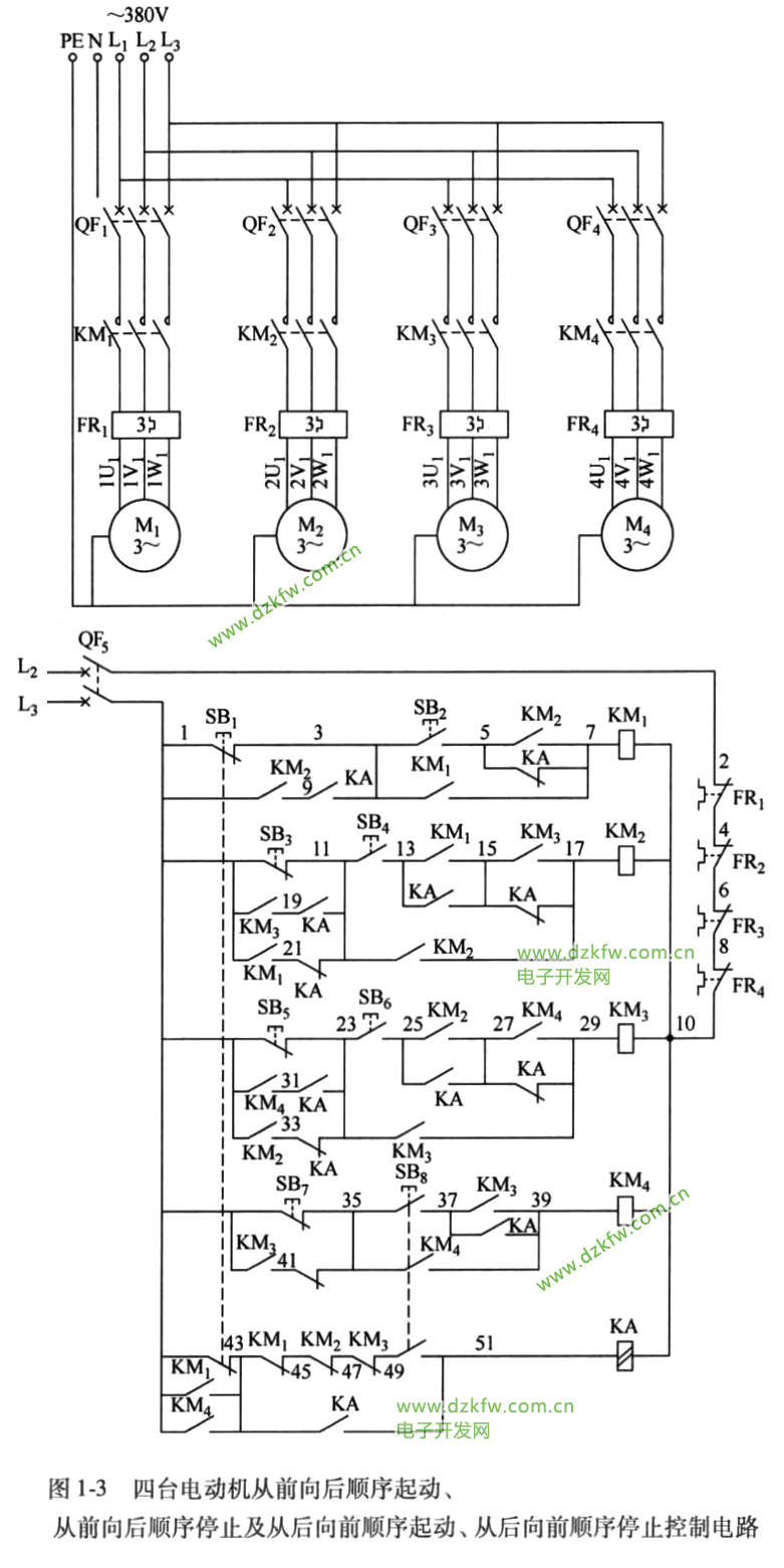
1.工作原理
本电路为四台电动机顺序起停控制电路。此电路有两种控制方式:当起动时先按下第一台电动机M的起动按钮SB2,则起动操作顺序必须是从前向后顺序起动,而在起动完毕后若需停止操作时,仍需要从前向后顺序完成停止;当起动时先按下第四台电动机M的起动按钮SB时,则起动操作顺序必须是从后向前顺序起动,而在起动完毕后若停止操作时仍需要从后向前顺序完成停止。实际上,本电路就是利用中间继电器KA来完成顺序转换的。
合上主回路断路器QF1、QF2、QF3、QF4,控制回路断路器 QFs,为电动机 M、M2 M M起动运转做准备工作。
(1)从前向后顺序起动控制
当需从前向后顺序起动控制时,则先按下第一台电动机M,起动按钮SB(3-5),交流接触器KM线圈得电吸合且KM辅助常开触点(3-7)闭合自锁, KM三相主触点闭合,电动机M,先起动运转了;与此同时,KM串联在KM线圈回路中的辅助常开触点(13-15)闭合,为允许第二台电动机运转操作做准备; KM加在第二台电动机停止按钮SB(1-11)上的辅助常开触点(1-21)闭合,为限制第二台电动机停止操作做准备。再按下第二台电动机起动按钮SB(11-13),交流接触器KM线圈得电吸合且KM辅助常开触点(11-17)闭合自锁, KM三相主触点闭合,电动机M,也起动运转了;与此同时,KM串联在KM线圈回路中的辅助常开触点(25-27)闭合,为允许第三台电动机起动操作做准备; KM加在第三台电动机停止按钮SB(1-23)上的辅助常开触点(1-33)闭合,为限制第三台电动机停止操作做准备。再按下第三台电动机起动按钮SB (23-25),交流接触器KM线圈得电吸合且KM辅助常开触点(23-29)闭合自锁, KM三相主触点闭合,电动机M也起动运转了;与此同时,KM,串联在KM 线圈回路中的辅助常开触点(37-39)闭合,为允许第四台电动机起动运转操作做准备;KM加在第四台电动机停止按钮SB(1-35)上的辅助常开触点(1-41)闭合,为限制第四台电动机做准备;KM,加在第四台电动机停止按钮SB,(1-35)上的辅助常开触点(1-41)闭合,为限制第四台电动机停止操作做准备。最后按下第四台电动机起动按钮SBSB的一只常开触点(35-37)闭合,交流接触器KM线圈得电吸合且KM辅助常开触点(35-39)闭合自锁,KM 三相主触点闭合,电动机M也得电起动运转了。至此,四台电动机完成从前向后手动逐台顺序起动控制。值得注意的是,在交流接触器KMKM2KM线圈得电吸合的同时,其各自的辅助常闭触点断开,将限制中间继电器KA线圈的操作。
(2)从前向后顺序停止控制
当四台电动机完成从前向后顺序起动后,若需停止,则必须按从前向后顺序进行停止操作,否则无法进行停止操作。首先按下第一台电动机停止按钮 SB(1-3),交流接触器KM 线圈断电释放,KM三相主触点断开,电动机M失电而停止运转了;在KM,线圈断电释放后,KM,加在第二台电动机停止按钮SB(1-11)上的辅助常开触点(1-21)断开,允许对第二台电动机进行停止操作。再按下第二台电动机停止按钮SB(1-11),交流接触器KM,线圈断电释放, KM,三相主触点断开,电动机M失电也停止运转了;在KM,线圈断电释放后, KM加在第三台电动机停止按钮SB(1-23)上的辅助常开触点(1-33)断开,允许对第三台电动机进行停止操作。再按下第三台电动机停止按钮SB;(1-23),交流接触器KM,线圈断电释放,KM,三相主触点断开,电动机M;失电而停止运转。KM,线圈断电释放后,加在第四台电动机停止按钮SB,(1-35)上的KM辅助常开触点(1-41)断开,允许对第四台电动机进行停止操作。最后按下第四台电动机停止按钮SB,(1-35),交流接触器KM。线圈断电释放,KM。三相主触点断开,电动机M失电最后一个停止运转了。至此,四台电动机完成从前向后手动逐台顺序停止控制。
(3)从后向前顺动控制
当需要从后向前顺序起动控制时,则先按下第四台电动机M。的起动按钮 SB,SB;的一组常开触点(49-51)闭合,中间继电器KA线圈得电吸合且KA常开触点(43-51)闭合自锁,KA所有常闭触点(5-7、15-17 11-21、23-33、27-29、35-41)闭合,所有常开触点(3-9、11-19、13-15、23-31、25-27、37-39、43-51)闭合,为从后向前顺序起动,从后向前顺序停止做准备。在按下 SB;的同时,SB;的另一组常开触点(35-37)闭合,交流接触器KM 线圈得电吸合且KM,辅助常开触点(35-39)闭合自锁,KM,三相主触点闭合,电动机 M,得电先起动运转了;同时KM。辅助常开触点(1-43)闭合,防止误按动 SB时的顺序转换;与此同时,KM。辅助常开触点(1-31)闭合,将锁住 SB;(1-23)使其失去作用;KM。辅助常开触点(27-29)闭合,为允许KM;线圈得电吸合做准备。再按下第三台电动机M的起动按钮SB。(23-25),交流接触器KM线圈得电吸合且KM,辅助常开触点(23-29)闭合自锁,KM,三相主触点闭合,电动机M得电起动运转了;同时KM,辅助常开触点(1-19)闭合,将锁住 SB;(1-11)使其失去作用;KM,辅助常开触点(15-17)闭合,为允许KM线圈得电吸合做准备。再按下第二台电动机M的起动按钮SB。(11-13),交流接触器 KM线圈得电吸合且KM辅助常开触点(11-17)闭合自锁,KM三相主触点闭合,电动机M得电起动运转了;同时KM辅助常开触点(1-9)闭合,将锁住 SB;(1-3)使其失去作用;KM辅助常开触点(5-7)闭合,为允许KM,线圈得电吸合做准备。最后按下第一台电动机的起动按钮SB,(3-5),交流接触器KM线圈得电吸合且KM辅助常开触点(3-7)闭合自锁,KM,三相主触点闭合,电动机M得电最后一个起动运转了;同时KM,辅助常开触点(1-43)闭合,短接 SB(1-43),防止误按停止按钮 SB,时出现转换。至此,四台电动机完成从后向前手动逐台顺序起动控制。
(4)从后向前顺序停止控制
当四台电动机完成从后向前顺序起动后,若需停止,则必须按从后向前顺序进行停止操作,否则无法进行停止操作。首先按下第四台电动机停止按钮 SB,(1-35),交流接触器KM线圈断电释放,KM三相主触点断开,电动机 M先失电停止运转;KM所有触点恢复原始状态,其中KM辅助常开触点(1-31)断开,解除对按钮SB(1-23)的限制,允许对第三台电动机进行停止操作。其次,按下第三台电动机停止按钮(1-23),交流接触器KM线圈断电释放,KM;三相主触点断开,电动机M;失电停止运转了;KM,所有触点恢复原始状态,其中KM辅助常开触点(1-19)断开,解除对按钮SB的限制,允许对第二台电动机进行停止操作。再按下第二台电动机停止按钮SB(1-11),交流接触器KM线圈断电释放,KM三相主触点断开,电动机M失电停止运转了;KM所有触点恢复原始状态,其中KM辅助常开触点(1-9)断开,解除对按钮SB的限制,允许对第一台电动机进行停止操作。最后按下第一台电动机停止按钮SB(1-3),交流接触器KM,线圈断电释放,KM,三相主触点断开,电动机M,最后一个失电停止运转了;KM,所有触点转态,为再重新起动做准备;在按下停止按钮SB的同时,SB的另外一组常闭触点(1-43)断开,切断中间继电器KA线圈电源,KA线圈断电释放,KA所有触点恢复原始状态,为重新顺序起动选择提供条件。至此,四台电动机完成从后向前手动逐台顺序停止控制。
2.电气原理图


返回顶部
刷新页面
下到页底