汽车点火系统是点燃式发动机为了正常工作,按照各缸点火次序,定时地供给火花塞以足够高能量的高压电(大约15000~30000V),使火花塞产生足够强的火花,点燃可燃混合气。本文首先介绍了汽车点火系统的特点及作用,其次从磁感应式点火装置、霍尔式电子点火装置及光电式电子点火装置三个方面详细的阐述了汽车点火系统电路图及工作原理,具体的跟随小编一起来了解一下。
汽车点火系统的特点
增大初级电流,提高次级电压和点火能量,改善高速性能。减小触点火花,延长触点使用寿命,克服机械触点带来的各种缺陷。维护容易,起动性能好。混合气燃烧完全,排污少。有利于汽车朝多缸、高速方向发展。
汽车点火系统的作用
1、点火系将电源的低电压变成高电压,再按照发动机点火顺序轮流送至各气缸,点燃压缩混合气;
2、能适应发动机工况和使用条件的变化,自动调节点火时刻,实现可靠而准确的点火;
3、在更换燃油或安装分电器时进行人工校准点火时刻。
电子点火装置的组成
由点火线圈、信号发生器、电子点火器等组成。
信号发生器:将非电量转换为电量的传感器,它通过一定的方式将汽车发动机曲轴转过的角度或活塞在气缸在位置转换成相应的电脉冲信号,最后送到电子控制器中,控制初级电路的通断,产生点火信号。信号发生器通常安装在分电器内部,常用的信号发生器有电磁感应式、霍尔式和光电式三种。
电子点火器:根据信号发生器送来的信号,通过电子元件控制点火线圈初级电路的通断,从而在次级电路产生高压,并通过分电器送入各缸的火花塞中,实现点火。根据使用的电子元件不同,有晶体管式、集成电路式、计算机控制式和整体式等几种点火器。
点火线圈:使用闭磁路高能点火线圈。

汽车点火系统电路图及工作原理
1、磁感应式点火装置
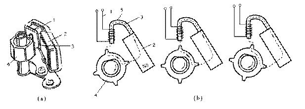
(1)信号发生器
结构:由永久磁铁、感应线圈、转子等组成,如图1所示。转子由分电器轴驱动,其上有与发动机等缸数的齿数。

图1 磁感应信号发生器的结构
工作过程:当信号转子的两个凸齿中央正对铁心的中心线时,磁路中凸齿与铁心间的空气隙最长,通过线圈的磁通量最小,磁通的变化率为零;当信号转子的凸齿逐渐接近铁心时,凸齿与铁心间的气隙越来越小,线圈的磁通量不断增大,当凸齿的齿角与铁心边线相对时,磁通的变化率最大。随着转子的旋转,凸齿逐渐对正铁心,此时磁通的变化率在下降。当凸齿的中心与铁心正对时,空气隙最小,通过线圈的磁通量最大,但磁通的变化率为零,感应电动势为零。当凸齿离开铁心时,气隙在逐渐增大,磁通的变化率开始减小,感应电动势的方向发生改变,大小也随着凸齿的位置发生变化。整个工作过程如图2所示。

图2 磁感应信号发生器工作过程
说明:磁感应信号发生器是无源的。
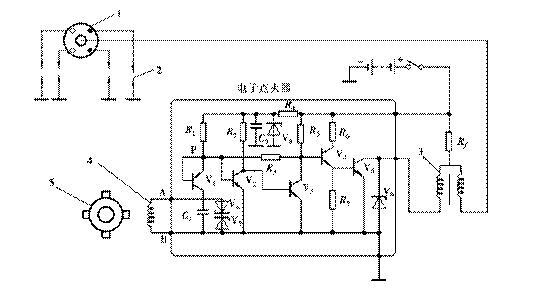
(2)电子点火器
电路:如图3所示。

图3 电子点火器电原理图
工作过程:
接通点火开关而信号发生器无信号输入时,VT1导通→VT2导通→VT3截止→VT4导通→VT5导通,接通初级电路。
当信号发生器输出的电压为A正B负时,VT1截止,但P点仍保持高电位,VT2导通→VT3截止→VT4导通→VT5导通,初级电路接通的。
当信号发生器输出的电压为A负B正时,VT1导通,P点为低电位,VT2截止→VT3导通→VT4截止→VT5截止,切断初级电路,在次级产生高压,点火。
2、霍尔式电子点火装置
(1)信号发生器
结构:由与分火头制成一体的触发叶轮、霍尔集成电路、带导磁板的导磁板的永久磁铁、触发开关和专用插座等组成。触发叶轮与分火头一体,其上有与发动机气缸数相等的叶片;霍尔集成电路的外层是霍尔元件;集成电路的作用是放大霍尔电压。由于产生的霍尔电压值太小(20mV),需要进行放大到几百mv。

图4 霍尔信号发生器
霍尔效应:处在磁场中的半导体基片(霍尔元件)通电时,在垂直于磁场的方向上便会产生一个与电流和磁通密度成正比的电压,此电压即为霍尔电压,这种现象称为霍尔效应。此电压大小取决于磁通的大小,而与其变化率无关,如图5所示。
霍尔式传感器的基本思路:通过控制半导体上的磁通,即可控制霍尔电压的产生和消失。

图5 霍尔效应原理图
工作情况:当叶片处在永久磁铁与霍尔元件之间时,永久磁铁的磁场被叶片短路,霍尔元件上的磁通量为零,没有霍尔电压输出,集成电路输出高电压。当叶片离开永久磁铁时,霍尔元件上又有磁通,产生霍尔电压,集成电路输出低电压。由于霍尔电压的值较弱,不能直接作为点火系的控制信号,要经过集成电路放大、整形后使用。此信号发生器始终需要电流供电,故为有源的。如图6所示。

图6 霍尔传感器工作原理
(2)电子点火器
霍尔式电子点火装置电路图,如图7所示。

图7 霍尔式电子点火装置电路图
电子点火器电原理图:霍尔式电子点火装置采用的是集成电路点火器,具有限流、点火角控制、停车断电保护、闭合角控制等功能,电路如图8所示。

图8 集成电路点火装置电路图
工作原理:接通点火开关,发动机转动,分电器中霍尔信号发生器触发叶轮的叶片,周期性地通过传感器的空气间隙。当叶片进入空气隙时,霍尔元件上的磁场被屏蔽,不产生霍尔电压,经霍尔信号发生器输出的信号电压为高电压,该信号通过点火器插座⑥和③进入点火器,通过点火器内部电路使大功率三极管VT导通,接通初级电路。其回路是:蓄电池“+”→点火开关→ 点火线圈初级绕组→点火器大功率管→搭铁→蓄电池“-”极。当触发叶轮离开空气隙时,磁场加在霍尔元件上,产生霍尔电压,信号发生器输出低电压,点火器大功率管VT截止,切断初级回路,次级产生高压,经火花塞跳火,点燃混合气。
3、光电式电子点火装置
(1)信号发生器
结构:信号发生器由信号转子、光源和光接收器等组成,如图9所示。光源是一个钾化镓发光二极管,发射接近红外线频率的不可见光束经其前面的半球形透镜聚集,限制了光线的宽度。通过一个光敏二极管作为光接收器接收发光二极管发射的光源。

图9 光电式信号发生器
特点:输出电压的幅值不受发动机转速的影响,可靠性较高。
工作情况:信号转子由分电器轴驱动,其上的叶片(遮光片)数与发动机的气缸数相等。当信号转子随分电器轴旋转时,叶片和缺口不断地经过光源和光敏二极管之间,光敏管在光源照射下,输出低电平,在没有光源的情况下,输出高电平,故产生脉冲信号,经过电子控制器处理后,输出点火信号。
(2)电子点火装置
电路图:光电式电子点火装置电路图如图10所示。

图10 光电式电子点火装置电路图
工作情况分析:镓砷红外线二极管GA为红外线光源,硅光敏二极管VT1为接收器。发动机工作时,遮光盘随分电器轴转动。当遮光盘上的缺口通过光源时,红外线通过缺口照到硅光敏二极管VT1上,使其导通→VT2导通→VT3导通→VT4截止→VT5导通,接通初级回路。当遮光盘的实体部分遮住红外线时,VT1 、VT2 截止→VT3 导通→VT4 截止。切断初级电路,在次级产生高压。


返回顶部
刷新页面
下到页底