一、 任务描述
运料小车的运动过程
某自动生产线上运料小车的运动如下图1-1所示,运料小车由一台三相异步电动机拖动,电机正转,小车向右行,电机反转,小车向左行。在生产线上有5个编码为1—5的站点供小车停靠,在每一个停靠站安装一个行程开关以监测小车是否到达该站点。对小车的控制除了启动按钮和停止按钮之外,还设有5个呼叫按钮开关(HJ1—HJ5)分别与5个停靠站点相对应。
运料小车
自动化生产线
1号站 2号站 3号站 4号站 5号站
图 1-1 运料小车示意图
二、设计内容
1、设计任务
根据设计要求设计PLC控制程序使得运料小车将1号站的物料自动运到5号站,卸料后自动返回1号站装料;如此往复。
2、设计要求
(1)、按下启动按钮,系统开始工作,按下停止按钮,系统停止工作;
(2)、当小车当前所处停靠站的编码小于呼叫按钮HJ的编码时,小车向右运行,运行到呼叫按钮HJ所对应的停靠站时停止;
(3)、当小车当前所处停靠站的编码大于呼叫按钮HJ的编码时,小车向左行,运行到呼叫按钮HJ所对应的停靠站时停止;
(4)、当小车当前所处停靠站的编码等于呼叫按钮HJ的编码时,小车保持不动;
(5)、呼叫按钮开关HJ1-HJ5应具有互锁功能,先按下者优先。
(6)、设计PLC硬件电器连接图。
(7)、画出运料小车操作流程图,设计PLC控制程序,包括绘出程序框图、设计梯形或者状态转移图以及写出指令程序,另外程序必须加以注释说明其作用。
三、整体方案论证
1、控制系统图如图3-1所示
图3-1 运料小车控制系统图
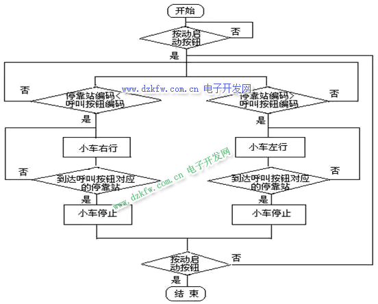
2、控制系统流程图如图3-2所示
图3-2 控制系统流程图
3、程序的构成
开始运行程序,PLC将运行已经设置好的程序和参数,按下启动按钮和呼叫按钮后,小车到达呼叫的那个站点。
四、运料小车运动控制PLC I/O地址分配
1、PLC框架配置图
运料小车控制采用三菱的FX2N系列整体式PLC,它控制着整个系统按照控制要求有条不紊地运行。
PLC框架配置图如图4-1所示:
图4-1 PLC框架配置图
2、I/O地址分配
由于CPU模块有14点数字量输入,10点数字量输出,所以不再需要输入/输出模块。采用I/O分配采用自动分配方式,模块上的输入端子对应的输入地址是X000—X015,输入端子对应的输出地址是Y000—Y011。
2.1、数字量输出部分
这个控制系统需要控制的外部设备只有控制小车运动的三相电动机一个。但是电机正转和反转两个状态,分别都应正转和反转继电器,所以输出点应该有2个。具体的输出分配如表4-1 所示:
表4-1 输出地址分配
|
输出地址 |
对应的外部设备 |
|
Y000 |
电机反转继电器KM1 |
|
Y001 |
电机正转继电器KM2 |
2.2、数字量输入部分
这个控制系统的输入有启动按钮开关、停止按钮开关、5个呼叫按钮开关、5个行程开关共12输入点。具体的输入分配如表4-2 所示:
表4-2 输入地址分配
|
输入地址 |
对应的外部设备 |
|
X000 |
启动按钮开关SB1 |
|
X001 |
停止按钮开关SB2 |
|
X002 |
1号站呼叫按钮开关HJ1 |
|
X003 |
2号站呼叫按钮开关HJ2 |
|
X004 |
3号站呼叫按钮开关HJ3 |
|
X005 |
4号站呼叫按钮开关HJ4 |
|
X006 |
5号站呼叫按钮开关HJ5 |
|
X007 |
1号站行程开关LS1 |
|
X010 |
2号站行程开关LS2 |
|
X011 |
3号站行程开关LS3 |
|
X012 |
4号站行程开关LS4 |
|
X013 |
5号站行程开关LS5 |
2.3、内部继电器部分
内部继电器地址分配如表4-3 所示:
表4-3 内部继电器地址分配
|
内部继电器地址 |
功能说明 |
|
M0 |
小车运行停止 |
|
M1 |
1号站呼叫 |
|
M2 |
2号站呼叫 |
|
M3 |
3号站呼叫 |
|
M4 |
4号站呼叫 |
|
M5 |
5号站呼叫 |
|
M6 |
小车所在站编号 > 呼叫编号 |
|
M7 |
小车所在站编号 = 呼叫编号 |
|
M8 |
小车所在站编号 < 呼叫编号 |
五、硬件连线图
PLC外部接线图
根据运料小车随机运动控制的要求,可将5个行程开关赋予不同的值;同时,将5个按钮也对应赋值。当小车碰到某个行程开关时,就将该行程开关的值送到内部辅助继电器通道。当操作者压了某个按钮时,就将该按钮的值送到内部辅助继电器通道。然后将这两个通道的值进行比较,根据比较的结果使小车作相应的运动,直到两个通道的值相等时小车才停止。由此可得到如图5-1 所示的运料小车随机运动控制PLC外部接线图:
图5-1 PLC外部接线图
六、软件设计
1、行程开关
在该程序中,5个站的行程开关分别用数字0-4 来表示,当小车在1号站时,行程开关X007得电,将数字0传送到数据寄存器D0;当小车在2号站时,行程开关X010得电,将数字1传送到数据寄存器D0。依次类推,当小车在5号站时,行程开关X007得电,将数字4传送到数据寄存器D0。它所对应的梯形图如图6-1所示:
图6-1 行程开关梯形图
所对应的助记符程序为:
LD X007
MOV K0 D0 ;小车在1号站
LD X010
MOV K1 D0 ;小车在2号站
LD X011
MOV K2 D0 ;小车在3号站
LD X012
MOV K3 D0 ;小车在4号站
LD X013
MOV K4 D0 ;小车在5号站
2、小车启停辅助继电器
当按下启动按钮时,小车开始运动,该辅助继电器M0得电;当按下停止按钮时,小车停止运动,该辅助继电器M0失电。它所对应的梯形图如图6-2所示:
图6-2 小车启停辅助继电器梯形图
所对应的助记符程序为:
LD X000
OR M0
ANI X001
OUT M0 ;小车启停辅助继电器
3、呼叫按钮
在该程序中,5个站的呼叫按钮分别用数字0-4 来表示,而且由于5个呼叫按钮开关HJ1—HJ5具有互锁功能,先按下者优先,所以需要5个辅助继电器M1—M5。当按下1号站呼叫按钮开关时,行程开关X002得电,数字0传送到数据寄存器D1,同时1号按钮开关辅助继电器得电;当按下2号站呼叫按钮开关时,行程开关X003得电,数字1传送到数据寄存器D1,同时2号按钮开关辅助继电器得电。依次类推,当按下5号站呼叫按钮开关时,行程开关X006得电,数字4传送到数据寄存器D1,同时5号按钮开关辅助继电器得电。它所对应的梯形图如图6-3所示:
图6-3 呼叫按钮梯形图
所对应的助记符程序为:
LDI M2
ANI M3
ANI M4
ANI M5
ANI X007
AND M0
LD X002
OR M1
ANB
MOV K0 D1
;1号站呼叫按钮开关
OUT M1
;1号站呼叫按钮开关辅助继电器
LDI M1
ANI M3
ANI M4
ANI M5
ANI X010
AND M0
LD X003
OR M2
ANB
MOV K1 D1
;2号站呼叫按钮开关
OUT M2
;2号站呼叫按钮开关辅助继电器
LDI M1
ANI M2
ANI M4
ANI M5
ANI X011
AND M0
LD X004
OR M3
ANB
MOV K2 D1
;3号站呼叫按钮开关
OUT M3
;3号站呼叫按钮开关辅助继电器
LDI M1
ANI M2
ANI M3
ANI M5
ANI X012
AND M0
LD X005
OR M4
ANB
MOV K3 D1
;4号站呼叫按钮开关
OUT M4
;4号站呼叫按钮开关辅助继电器
LDI M1
ANI M2
ANI M3
ANI M4
ANI X013
AND M0
LD X006
OR M5
ANB
MOV K4 D1
;5号站呼叫按钮开关
OUT M5
;5号站呼叫按钮开关辅助继电器
4、比较
按下启动按钮和呼叫按钮后,开始对行程开关数据寄存器D0和呼叫按钮数据寄存器D1中的数据进行比较。当(D0)>(D1)时,即小车当前所处停靠站的编码大于呼叫按钮的编码时,M6得电,小车向左运行;当(D0)=(D1)时,即小车当前所处停靠站的编码等于呼叫按钮的编码时,M7得电,小车停止不动;当(D0)<(D1)时,即小车当前所处停靠站的编码小于呼叫按钮的编码时,M8得电,小车向右运行。它所对应的梯形图如图6-4所示:
图6-4 比较梯形图
所对应的助记符程序为:
LD M0
CMP D0 D1 M6
5、向左运动
小车当前所处停靠站的编码大于呼叫按钮的编码时,小车向左运行,运行到呼叫按钮所对应的停靠站时停止。它所对应的梯形图如图6-5所示:
图6-5 向左运动梯形图
所对应的助记符程序为:
LD M6
LD M1
ANI X007
LD M2
ANI X010
ORB
LD M3
ANI X011
ORB
LD M4
ANI X012
ORB
LD M5
ANI X013
ORB
ANB
OUT Y000
6、向右运动
小车当前所处停靠站的编码小于呼叫按钮的编码时,小车向右运行,运行到呼叫按钮所对应的停靠站时停止。它所对应的梯形图如图6-6所示:
图6-6 向右运动梯形图
所对应的助记符程序为:
LD M8
LD M1
ANI X007
LD M2
ANI X010
ORB
LD M3
ANI X011
ORB
LD M4
ANI X012
ORB
LD M5
ANI X013
ORB
ANB
OUT Y001
七、控制面板设计
设备的操作面板设计
设备的操作方式大致分为手动方式和自动方式,图7-1所示的操作面板就是据此考虑的:
图7-1 操作面板
八、元件明细表
PLC设备元件明细表如下表8-1所示:
表8-1 元件明细表
|
序号 |
标号 |
名称 |
规格型号 |
数量 |
|
1 |
SB1 |
启动按钮开关 |
1 | |
|
2 |
SB2 |
停止按钮开关 |
1 | |
|
3 |
HJ1—HJ5 |
呼叫按钮开关 |
5 | |
|
4 |
LS1—LS5 |
行 程 开 关 |
5 | |
|
5 |
KM1 |
电机反转继电器 |
1 | |
|
6 |
KM2 |
电机正转继电器 |
1 |
[1]何家才等.工业控制工程实践技术.化学工业出版社,2003
[2]钟肇新等.可编程控制器原理及应用.华南理工大学出版社,2003
[3]张万钟等.电器与PLC控制技术.化学工业出版社,2003
[4]程周.电气控制与PLC应用.电子工业出版社,2003
[5]求是科技.PLC应用开发技术与工程实践.人民邮电出版社,2004


返回顶部
刷新页面
下到页底